Handboek kabels en leidingen Oudewater

Geldend van 27-02-2026 t/m heden

Intitulé

Handboek kabels en leidingen Oudewater

Het college van burgemeester en wethouders van Oudewater;

gelet op artikel 3 van de Algemene verordening ondergrondse infrastructuren Oudewater (AVOI) alsmede artikel 3:4, tweede lid en het bepaalde in Titel 4.3 van de Algemene wet bestuursrecht;

besluit:

vast te stellen het

HANDBOEK KABELS EN LEIDINGEN

Oudewater

afbeelding binnen de regeling

1. INLEIDING

Binnen de gemeente nemen burgemeester en wethouders een besluit op een aanvraag tot het uitvoeren van werkzaamheden in verband met de aanleg, instandhouding en opruiming van (ondergrondse) infrastructuren (kabels of leidingen), conform de vigerende Algemene verordening ondergrondse infrastructuren (AVOI). De mandatering van medewerkers van de gemeente voor de afhandeling van de instemmings- of vergunningaanvragen en ingediende meldingen en voor de handhaving van het beleid is vastgelegd in de mandaatregeling van de gemeente.

Als beheerder van de openbare ruimte voert de gemeente de regie en coördinatie bij de aanleg van kabels of leidingen van netbeheerders. De coördinatie heeft als doel zorg te dragen voor de veiligheid, de beperking van overlast, het bevorderen van het voorkomen van schade en het borgen van de kwaliteit van de openbare ruimte. Voor een goede uitoefening van deze taken hebben burgemeester en wethouders nadere regels vastgelegd in dit Handboek kabels en leidingen Oudewater (verder het Handboek). Het Handboek is vastgesteld door burgemeester en wethouders als nadere regel, ter uitwerking van de AVOI. Het Handboek is van toepassing op alle werkzaamheden ten behoeve van de aanleg, instandhouding en opruiming van kabels of leidingen in de openbare ruimte van de gemeente. Over de regelgeving uit het Handboek is altijd nader overleg mogelijk met de gemeente om tot overeenstemming te komen inzake tijd, plaats en wijze van uitvoering van de werkzaamheden van een grondroerder, waarbij voor beide partijen de regels van redelijkheid en billijkheid gelden.

In dit Handboek zijn onder andere uniforme richtlijnen, voorwaarden en eisen gesteld ten aanzien van de voorbereiding en uitvoering van werkzaamheden.

Doel van het Handboek is:

  • -

    het borgen en bevorderen van de kwaliteit van de (ondergrondse) openbare ruimte;

  • -

    het bevorderen van een juiste ordening en een veilige ligging van kabels of leidingen;

  • -

    het beperken van overlast en het bevorderen van een veilige omgeving voor de burgers tijdens de werkzaamheden.

Het Handboek bestaat uit twee hoofdthema’s:

  • A.

    ALGEMENE EN PROCEDURELE INFORMATIE;

  • B.

    TECHNISCHE EISEN/VOORSCHRIFTEN met betrekking tot tracébepaling, ontwerp-, uitvoerings- en beheervoorschriften.

Rangorde van wetten, verordeningen en het Handboek kabels en leidingen:

  • 1.

    wettelijke bepalingen, waaronder de Telecommunicatiewet (Tw), de Omgevingswet (Ow), de Algemene wet bestuursrecht (Awb), de Wet informatie-uitwisseling bovengrondse en ondergrondse netten en netwerken (WIBON) en de Wegenverkeerswet 1994 (Wvw);

  • 2.

    lokale regelgeving van de gemeente, waaronder de Algemene plaatselijke verordening (APV) en de AVOI;

  • 3.

    het Handboek kabels en leidingen van de gemeente, met verwijzingen naar verdere relevante regelgeving en richtlijnen (zie artikel 2.3).

Parallel aan bovenstaande regelgeving gelden eventuele privaatrechtelijke overeenkomsten.

1.1. Spoedeisende werkzaamheden

Let op: Ook in geval van spoedeisende werkzaamheden of calamiteiten moeten alle aspecten uit dit Handboek zoveel als mogelijk in acht genomen of opgevolgd worden.

Als dit vanwege het spoedeisende karakter van de werkzaamheden niet mogelijk is of de gebruikelijke voorafgaande melding van de werkzaamheden niet gedaan kan worden geldt:

  • -

    dat de grondroerder in ieder geval voor aanvang van de werkzaamheden de gemeente telefonisch op de hoogte moet brengen. Dit is altijd mogelijk via het algemene telefoonnummer van de gemeente dat vermeld is op de gemeentelijke website;

  • -

    dat als er voor spoedeisende werkzaamheden een wegafsluiting noodzakelijk is de grondroerder daarover zelf direct de hulpdiensten moet inlichten. Ook moeten de openbaar vervoer (OV) diensten op de hoogte worden gebracht (contactgegevens op te vragen bij/via de toezichthouder);

  • -

    de nadere omschrijving conform artikel 4.2, vijfde lid van dit Handboek.

DEEL A: ALGEMENE EN PROCEDURELE INFORMATIE

2. BEGRIPSBEPALINGEN, ROLVERDELING EN VERWIJZINGEN

De begripsbepalingen van de AVOI zijn hier ook van toepassing tenzij daarvan nadrukkelijk wordt afgeweken door het bepaalde in dit hoofdstuk. Ze zijn hier nogmaals beschreven ten behoeve van de leesbaarheid van het Handboek in de praktijk.

2.1. Begripsbepalingen

aansluiting

het gedeelte van de kabel of leiding dat een netwerk verbindt met een fysiek punt waarop een klant de toegang tot een netwerk wordt geboden;

belanghebbenden

de bewoners en (bedrijfsmatige of andere) gebruikers van alle percelen, grenzend aan het tracé van kabels of leidingen;

boring (gestuurd)

het maken van een holle ruimte in de grond, met behulp van een sleufloze techniek, zonder daarbij de omringende grondslag te verwijderen. Meestal wordt in de ontstane holle ruimte een (flexibele) mantelbuis aangebracht waar de kabel of leiding doorheen wordt gevoerd;

bovengrondse voorzieningen

transformator-, schakel-, verdeel- en onderstations die onderdeel uitmaken van een netwerk en bovengronds worden geplaatst;

breekverbod

tijdelijk verbod voor het uitvoeren van werkzaamheden;

calamiteit

een incident waarbij de omgeving mogelijk grote gevolgen kan ondervinden, die niet zelfstandig kunnen worden afgewikkeld of waarbij gecoördineerde inzet van hulpverleningsorganisaties en diensten van verschillende disciplines is vereist om de gevolgen te beperken;

distributie- en mutatiepunten

afsluitbare ondergrondse holle behuizing voor het onderbrengen van telecommunicatieapparatuur (handholes), afsluiters, brandkranen, lassen enzovoort onder het maaiveld of met toegangsluik op maaiveldniveau;

gemeente

burgemeester en wethouders van de gemeente Oudewater;

gesloten verharding

verhardingsconstructie bestaande uit een bitumen, cement of kunststof gebonden materiaal;

graaflocatie

de locatie waar werkzaamheden worden verricht;

groenvoorzieningen

het geheel van de aanplant (bomen, beplanting, bosplantsoen, bloemberm, gras en gazon) in een gebied;

grondroerder

degene onder wiens verantwoordelijkheid de werkzaamheden feitelijk worden verricht;

instemmingsbesluit

besluit van de gemeente op een aanvraag tot instemming als bedoeld in artikel 5.4 lid 1 sub a van de Telecommunicatiewet van de voorgenomen werkzaamheden voor kabels ten dienste van een openbaar elektronisch communicatienetwerk;

kabel- en leidingtracé

een strook grond waarin kabels of leidingen liggen of worden gelegd;

kabels of leidingen

een of meer kabels of leidingen daaronder mede begrepen de daarmee verbonden transformator-, schakel-, verdeel- en onderstations, distributie- of mutatiepunten, alsmede lege buizen, ondergrondse ondersteuningswerken, beschermingswerken en signaalinrichtingen;

kadaster- sectie KLIC

afdeling van het Kadaster die mede uitvoering geeft aan de Wet informatie-uitwisseling bovengrondse en ondergrondse netten en netwerken (WIBON) en ook zorgdraagt voor de uitwisseling van kabel- of leidinggegevens (KLIC-meldingen);

ligging

de werkelijke plaats van een kabel of leiding. Deze wordt aangegeven op een revisietekening;

mantelbuis

beschermbuis (onder andere staal of kunststof) om een kabel of leiding;

marktconforme kosten

kosten zoals deze onder normale omstandigheden in een markteconomie op de desbetreffende markt worden gemaakt;

melding

een aanvraag tot goedkeuring voor de aanvang van werkzaamheden of goedkeuring op werkzaamheden van niet-ingrijpende aard of spoedeisende aard;

montagegat c.q. lasgat

een opbreking met beperkte afmeting, maximaal 2 m², die wordt gemaakt ten behoeve van de toegang tot een distributie- of mutatiepunt, plaatsen van afsluiters, het opgraven van een kabelrol ten behoeve van aansluitingen, voor het herstellen van kabel- c.q. leidingstoringen of voor inspectiedoeleinden;

netbeheerder

degene die als natuurlijk persoon handelende in de uitoefening van een beroep of bedrijf dan wel als rechtspersoon optreedt als beheerder van een al dan niet openbaar netwerk;

netwerk

samenstel van kabels of leidingen bestemd voor het transport van vaste, vloeibare of gasvormige stoffen, van energie of van informatie;

niet-openbaar netwerk

een netwerk dat (i) geen openbaar elektronisch communicatienetwerk is, als genoemd in artikel 1.1 van de Telecommunicatiewet, of (ii) geen openbaar netwerk is van een netbeheerder die krachtens een wet aangewezen is om een openbaar netwerk aan te leggen en te onderhouden;

 
 

openbare ruimte

openbare gronden, als genoemd in artikel 1.1 van de Telecommunicatiewet;

open verharding

verharding bestaande uit elementen, waaronder bijzondere (sier)bestrating, of andere ongebonden materialen al of niet op een puinfundering, waaraan geen bindmiddel is toegevoegd;

opslag

vrijgekomen sleufmaterialen die tijdelijk worden opgeslagen, meestal naast de sleuf;

opslagterrein

de tijdelijke stallingsplaats van haspels, vracht-, directie- of materiaalwagens, materialen enzovoort in de openbare ruimte;

persing

met behulp van een hydraulische of pneumatische vijzel een stalen mantelbuis door de grond drukken. Betreft een sleufloze techniek waarbij de omringende grondslag niet verwijderd wordt;

registratiesysteem

digitaal systeem dat de gemeente hanteert om meldingen, instemmingen en vergunningen van werkzaamheden en alles wat daarmee samenhangt te verwerken;

revisietekening

een gewaarmerkte tekening die van kabels of leidingen die aangelegd zijn, de werkelijke ligging ten tijde van de aanleg aangeeft in X-, Y- en waar van toepassing Z- coördinaten volgens het Rijksdriehoek (RD-) stelsel alsmede hoeveel kabels of leidingen aanwezig zijn in een sleuf(deel);

sleuf

de opening in de ondergrond die ontstaat door het verwijderen van verharding of grond ten behoeve van werkzaamheden;

sleufloze technieken

het maken van een holle ruimte in de grond, met behulp van een (gestuurde) boring of persing, zonder daarbij de omringende grondslag te verwijderen;

vergunningverlener

de door de gemeente aangewezen persoon die is belast met het afstemmen van alle werkzaamheden namens de gemeente;

spoedeisende werkzaamheden

werkzaamheden voor de instandhouding van kabels of leidingen van een netwerk waarvoor uitstel niet mogelijk is als een ernstige belemmering of storing van de dienstverlening is opgetreden;

toezichthouder

de door de gemeente aangewezen persoon die is belast met het houden van toezicht tijdens de uitvoering van alle werkzaamheden;

vergunning

besluit van de gemeente op een aanvraag voor toestemming van de voorgenomen werkzaamheden die niet ten behoeve zijn van kabels ten dienste van een openbaar elektronisch communicatienetwerk als genoemd in artikel 1.1 van de Telecommunicatiewet;

werkzaamheden

handmatige of mechanische (graaf)werkzaamheden, waaronder ook begrepen het opbreken en herstellen van de sleufbedekking en sleufloze technieken, in de openbare ruimte in verband met de aanleg, instandhouding en opruiming van kabels of leidingen;

werkzaamheden van niet-ingrijpende aard

  • werkzaamheden met een gezamenlijke tracélengte tot 25 meter, waarbij geen:

    • o

      wegen, watergangen of groenvoorzieningen volledig worden gekruist;

    • o

      bovengrondse voorzieningen worden geplaatst;

  • het aanbrengen of verwijderen van kabels of leidingen in reeds aangebrachte voorzieningen;

  • het vervangen van bestaande bovengrondse voorzieningen met dezelfde of kleinere afmetingen;

  • het maken van maximaal twee opbrekingen met elk een afmeting van maximaal 2 m².

2.2. Rolverdeling

2.2.1. Gemeente, netbeheerder, grondroerder

In de praktijk kan een rolverdeling bestaan tussen de netbeheerder en de grondroerder. Soms worden die twee rollen door een en dezelfde partij vervuld.

De gemeente handelt in het algemeen veel zaken rechtstreeks af met de grondroerder, maar de netbeheerder is ook aansprakelijk en verantwoordelijk voor het (doen) opvolgen van de bepalingen in dit Handboek. Dit geldt met name als er gebruik wordt gemaakt van (een) grondroerder(s) die middels een machtiging werkzaamheden verricht(en) voor de netbeheerder.

De gemeente behoudt zich desondanks wel het recht voor om in dringende gevallen ook handhavingsmaatregelen rechtstreeks met de grondroerder af te handelen en de netbeheerder daarvan zo snel mogelijk in kennis te stellen.

2.2.2. Gemeentelijke toezichthouder-, vergunningverlener- en coördinator kabels en leidingen

De gemeentelijke organisatie rondom kabels en leidingen is verdeeld over drie rollen. Deze rollen zijn toegewezen aan één of meerdere medewerkers van de gemeente. Het is mogelijk dat bij afwezigheid van personen de rollen door andere personen overgenomen worden.

  • -

    De toezichthouder kabels en leidingen is onder andere verantwoordelijk voor:

    • o

      toezicht op de werkzaamheden aan kabels en leidingen van de netbeheerders;

    • o

      deelname aan het projectmatig of tactisch overleg of aan het projectmatig uitvoeringsoverleg.

    • o

      het goedkeuren van meldingen voor aanvang van werkzaamheden, spoedeisende werkzaamheden en werkzaamheden van minder ingrijpende aard.

  • -

    De vergunningverlener kabels en leidingen is onder andere verantwoordelijk voor:

    • o

      het verlenen van vergunningen of instemmingsbesluiten voor werkzaamheden van netbeheerders ten aanzien van kabels en leidingen;

    • o

      het er (samen met de coördinator kabels en leidingen) voor zorgen dat de juiste mensen (die ter zake bevoegd zijn) vanuit de diverse organisaties (gemeente en netbeheerders) aan het tactisch overleg deelnemen;

    • o

      het initiëren van het tactisch overleg, is voorzitter en verzorgt de verslaglegging.

  • -

    De coördinator kabels en leidingen is als ‘spin in het web’ (helicopterview) o.a. verantwoordelijk voor:

    • o

      alle relevante zaken die op beleidsmatig, juridisch, technisch en financieel gebied te maken hebben met kabels en leidingen;

    • o

      het proactief oppakken van zaken en verzorgt de informatievoorziening naar interne medewerkers en externe partijen (o.a. netbeheerders);

    • o

      het algemeen overzicht op ontwikkelingen rondom kabels en leidingen en zet hiervoor de strategie uit.

2.3. Verwijzingen

In dit Handboek wordt op diverse onderdelen verwezen naar normen en richtlijnen die van toepassing zijn op de uit te voeren werkzaamheden. Hieronder volgt een beknopte omschrijving:

NEN (Nederlands Normalisatie instituut)

Het Nederlandse centrum van normalisatie helpt bedrijven en andere partijen om onderling heldere en toepasbare afspraken te maken. NEN draagt bij aan veiligheid, gezondheid, milieu en innovatie.

Bedrijfsleven en andere partijen maken in normcommissies zelf afspraken over producten en werkwijzen. NEN bemiddelt in het afwegen van de verschillende belangen en zorgt voor neutrale procesbegeleiding. NEN biedt direct toegang tot Europese (NEN-EN) en mondiale normalisatieplatforms.

De NPR (Nederlandse Praktijk Richtlijnen) geeft toelichting op en aanwijzingen voor het verantwoord gebruik van de NEN- (nationaal) en NEN-EN (Europees) normen.

CROW (oorspronkelijk: Centrum voor Regelgeving en Onderzoek in de Grond-, Water- en Wegenbouw en de Verkeerstechniek)

CROW is het nationale kennisplatform voor infrastructuur, verkeer, vervoer en openbare ruimte. Deze stichting zonder winstoogmerk ontwikkelt, verspreidt en beheert praktisch toepasbare kennis voor beleidsvoorbereiding, planning, ontwerp, aanleg, beheer en onderhoud. Dat gebeurt in de vorm van handleidingen, richtlijnen en aanbevelingen en in samenwerking met alle belanghebbende partijen, waaronder Rijk, provincies, gemeenten, adviesbureaus, uitvoerende bouwbedrijven in de grond-, water- en wegenbouw, toeleveranciers en vervoerorganisaties.

RAW (Rationalisatie en Automatisering in de Grond-, Water- en Wegenbouw)

De RAW-systematiek, beheerd en onderhouden door CROW, is sinds jaar en dag de standaard voor bestekken in de grond-, water- en wegenbouw (GWW). Bij de meeste werken in de GWW wordt de systematiek gevolgd.

Alle relevante (technische) eisen uit de meest recente Standaard RAW bepalingen voor onder andere grondwerken, groenvoorzieningen, sleuf- en sleufloze technieken en leiding- en kabelwerk zijn leidend en bindend betreffende de uitvoeringsmethodiek.

VCA (Veiligheid, gezondheid en milieu Checklist Aannemers)

VCA is bedoeld om aannemers veiliger te laten werken en het aantal ongevallen te verminderen. VCA biedt een concrete en praktische invulling van wettelijke regelingen of vult deze aan. Elke VCA gecertificeerde aannemer voldoet aantoonbaar aan een aantal verplichtingen uit de Arbowet.

Norminstituut Bomen

Het Norminstituut Bomen heeft als doel de kwaliteitszorg rond bomen te verbeteren. Het instituut ontwikkelt en standaardiseert kwaliteitseisen, richtlijnen en normen voor werkzaamheden in, rond en met bomen. De bomenposter 'Werken rond bomen' toont de kwetsbare boomzone direct rond een boom en laat zien welke belangrijke randvoorwaarden er gelden binnen deze kwetsbare boomzone voor de uitvoering van werkzaamheden.

3. BEREIKBAARHEID, VERKEERSMAATREGELEN, OVERLASTBEPERKING

3.1. Bereikbaarheid aangrenzende gebouwen

  • 1.

    De werkzaamheden moeten qua tijd en uitvoeringswijze zodanig worden gepland dat de bereikbaarheid van woningen, bedrijven, winkels, overige gebouwen en boven- of ondergrondse containers (verder: objecten) voor voetgangers, (brom)fietsers, gemotoriseerd (bestemmings)verkeer en hulp- en afvalophaaldiensten -in overleg met de betrokkenen- altijd zo veel mogelijk in stand gehouden wordt. Dit geldt ook in doodlopende straten of openbare woonerven.

  • Verder geldt:

    • -

      een weg mag in principe maar aan een zijde worden afgesloten;

    • -

      er moet altijd minimaal een rijstrook beschikbaar zijn;

    • -

      als het onvermijdelijk is dat een weg toch volledig afgesloten moet worden moet de grondroerder ten minste vier werkweken voor aanvang van de werkzaamheden een gedetailleerd verkeers-, werk-, en tijdsplan ter goedkeuring voorleggen aan de gemeente en de afsluiting afstemmen met de vergunningverlener. Ligt de omleiding op een provinciale weg, dan geldt een termijn van ten minste zes weken;

    • -

      Na goedkeuring van het verkeers-, werk-, en tijdsplan worden de hulpdiensten en de OV- en buurtbusdiensten ten minste drie werkweken voor aanvang van de werkzaamheden geïnformeerd door de gemeente over de wegafsluiting;

    • -

      De vooraankondigingsborden moeten twee werkweken van tevoren aan beide zijden van de af te sluiten weg door de grondroerder geplaatst worden;

    • -

      Parkeerverboden moeten twee werkwerken van tevoren bij de parkeervakken geplaatst worden;

    • -

      brandkranen, afsluiters van water, gas en dergelijke en bovengrondse voorzieningen van andere netbeheerders moeten altijd zichtbaar en toegankelijk blijven;

    • -

      de minimale doorrijbreedte voor hulpvoertuigen is 3,50 m en de minimale doorrijhoogte voor hulpvoertuigen is 4,50 m. Dit moet altijd gewaarborgd zijn;

    • -

      objecten moeten minimaal tot op 40,00 m benaderd kunnen worden.

  • 2.

    Ter plaatse van de toegang en (nood)uitgang naar objecten moet een goede toegankelijkheid geboden worden voor voetgangers, inclusief (brom)fietsen die aan de hand meegevoerd worden en voetgangers die gebruik maken van hulpmiddelen zoals rollators, rolstoelen en scootmobielen. Het toepassen van een stevige en goed zichtbare loopbrug met leuning is hierbij een minimale vereiste. Als meerdere loopbruggen naast elkaar worden gebruikt, moeten deze vlak en naadloos op elkaar aansluiten en stevig worden bevestigd om een veilige doorgang te waarborgen.

  • In de CROW-publicatie 337 ‘Richtlijn Toegankelijkheid’ zijn richtlijnen opgenomen voor het toegankelijk inrichten van de openbare buitenruimte voor mensen met een beperking.

  • 3.

    Als de hulp- en afvalophaaldiensten objecten niet voldoende kunnen benaderen of de bereikbaarheid van winkels, bedrijven of percelen van andere belanghebbenden niet gegarandeerd kan worden dan moet de grondroerder minimaal drie werkweken vooraf overleggen met de toezichthouder of vergunningverlener zodat tijdig afspraken gemaakt kunnen worden om afdoende maatregelen te kunnen nemen.

3.2. Maatregelen in het belang van het verkeer

  • 1.

    Ten behoeve van de verkeersmaatregelen zijn de meest recente Standaard RAW bepalingen van toepassing en de daaraan verbonden CROW-uitgaven 96b (of 96a).

  • 2.

    Als de gemeente het noodzakelijk acht, bijvoorbeeld wanneer vanwege werkzaamheden een belangrijke verkeersweg moet worden afgesloten, kan de gemeente de grondroerder verplichten om de werkzaamheden zo veel mogelijk in de weekeinden, avonduren of ´s nachts uit te voeren. Als een weg volledig afgesloten moet worden geldt het bepaalde in artikel 3.1, eerste lid.

  • 3.

    Tijdens de verkeersspits (7.00 uur tot 9.00 uur en 16.00 uur tot 18.00 uur) mogen geen werkzaamheden op of langs hoofdwegen of gebiedsontsluitingswegen plaatsvinden. Als de grondroerder aantoonbaar zorgt voor een goede verkeersdoorstroming en verkeersafwikkeling kan met de toezichthouder of vergunningverlener anders worden overeengekomen.

  • 4.

    Ten behoeve van de bereikbaarheid voor gemotoriseerd (bestemmings-)verkeer kan toepassing van tijdelijke verkeersmaatregelen of aanbrengen van tijdelijke verkeersvoorzieningen (zoals rijplaten, tijdelijke waterkruisingen of doorsteken door groenstroken en dergelijke) noodzakelijk zijn. Bermen, gazons, plantvakken en boomspiegels moeten altijd beschermd worden tegen ongewenste verdichting.

  • 5.

    De vereiste verkeersmaatregelen - waaronder tijdelijke verkeersregelinstallaties (VRI) of de inzet van verkeersregelaars– ten behoeve van omleidingen of ten behoeve van werkzaamheden bij hoofdwegen, kruispunten, voet- en fietspaden, en dergelijke moet de grondroerder op verzoek van de vergunningverlener vastleggen in een gedetailleerd verkeers-, werk-, en tijdsplan en dit ter goedkeuring voorleggen aan de gemeente. Dit moet ten minste vier werkweken voor aanvang van de werkzaamheden gebeuren. Als een straat volledig afgesloten moet worden geldt het bepaalde in artikel 3.1, eerste lid.

  • 6.

    De verkeersvoorzieningen mogen niet eerder dan 72 uur voor aanvang van de werkzaamheden, met de voor- of beeldzijde afgedraaid van het verkeer, worden aangebracht. De verkeersvoorzieningen mogen niet aan bijvoorbeeld lichtmasten worden bevestigd en mogen het zicht op de overige bebording en het zicht van eventuele camera’s niet ontnemen. De verkeersvoorzieningen moeten op de dag van en voor aanvang van de werkzaamheden met de voor- of beeldzijde naar het verkeer worden geplaatst.

  • 7.

    Verkeersvoorzieningen die tijdelijk geen dienst doen moeten direct afgedraaid of afgedekt worden tot het tijdstip dat deze weer nodig zijn. Verkeersvoorzieningen die geen dienst meer doen moeten binnen 24 uur verwijderd en afgevoerd worden.

  • 8.

    De (onder)aannemer die de verkeersvoorzieningen opzet of verwijdert moet in het bezit zijn van een KOMO-procescertificaat op basis van de BRL-9101.

  • 9.

    Als tijdelijke verkeersvoorzieningen in een verharding aangebracht moeten worden, moet het te verwijderen verhardingsmateriaal worden afgevoerd en na verwijdering van de verkeersvoorziening weer aangebracht worden.

  • 10.

    De grondroerder is 24 uur per dag en zeven dagen per week verantwoordelijk voor de instandhouding van de door hem geplaatste verkeersvoorzieningen. Als dit van toepassing is zorgt de grondroerder voor een zo spoedig mogelijk herstel. Eventuele aanwijzingen van een toezichthouder met betrekking tot de instandhouding van de verkeersmaatregelen moeten meteen worden opgevolgd.

  • 11.

    De gemeente kan vanwege verkeerstechnische redenen (en veiligheidsredenen, zie artikel 5.4, vierde lid) de grondroerder verplichten om buiten werktijden bouwhekken te plaatsen rondom ontgravingen.

  • 12.

    Plaatsing van onverlichte obstakels moet voldoen aan CROW-publicatie 130, “richtlijn voor het markeren van onverlichte obstakels” (ISBN 90 6628 283 5).

3.3. Maatregelen ten behoeve van de overlastbeperking

  • 1.

    Behoudens het bepaalde in artikel 3.2, tweede lid, is het niet toegestaan om op zaterdagen, zondagen en nationale feest- en gedenkdagen of wanneer er een evenement plaatsvindt (zie ook artikel 4.3, breekverbod) werkzaamheden uit te voeren in de openbare ruimte. Dit geldt niet voor spoedeisende werkzaamheden. De sleuf, inclusief verharding, moet volledig afgewerkt zijn en er mag geen puin of afval meer binnen de werkomgeving aanwezig zijn.

  • 2.

    Het is niet toegestaan om op werkdagen voor 07.00 uur en na 19.00 uur geplande werkzaamheden uit te voeren in de openbare ruimte.

  • 3.

    Op vrijdag of de dag voorafgaande aan een nationale feest- of gedenkdag of een vakantieperiode van de grondroerder moet de sleuf worden aangevuld en verdicht en de verharding moet weer worden aangebracht. Uiterlijk om 17.00 uur moeten alle werkzaamheden gereed zijn en de werkomgeving moet opgeruimd zijn.

  • 4.

    Het derde lid van dit artikel is overeenkomstig van toepassing op de dag voorafgaande aan alle namens de gemeente vergunde evenementen (kermis, (jaar)markt enzovoort, inclusief de opbouw- en afbreekperiode) op de evenementenlocatie en de directe omgeving daarvan en in winkelgebieden op de dag(en) waarop de koopavond(en) worden gehouden.

  • 5.

    Het eerste tot en met vierde lid van dit artikel gelden, tenzij met de vergunningverlener of toezichthouder afwijkende afspraken worden gemaakt.

  • 6.

    De grondroerder moet alles doen wat verwacht mag worden en wat redelijkerwijs mogelijk is om hinder als gevolg van bijvoorbeeld lawaai, stank, modder, en dergelijke veroorzaakt door voertuigen, machines, apparaten enzovoort tot een aanvaardbaar niveau te beperken. De grondroerder moet voldoen aan alle wettelijke kaders en regelgeving op dat gebied.

    Tevens is in dat kader in verband met de verspreiding van fijn stof het droog slijpen van verhardingsmaterialen niet toegestaan.

  • 7.

    Als de grondroerder (bij uitzondering) door de gemeente wordt toegestaan of verplicht om op zaterdagen, zondagen, nationale feestdagen of ’s avonds c.q. ‘s nachts te werken is de grondroerder verplicht alle nadere aanwijzingen van de gemeente op te volgen en zelf zorg te dragen voor eventuele benodigde aanvullende vergunningen of ontheffingen.

4. COMMUNICATIE, MELDINGEN, BREEKVERBOD EN INSTEMMING NIET-OPENBARE NETWERKEN

4.1. Communicatie op de graaflocatie, (bouw)overleg

  • 1.

    Namens de grondroerder moet er tijdens de uitvoering van de werkzaamheden altijd een contactpersoon op locatie aanwezig zijn. De naam en het mobiele telefoonnummer van de contactpersoon moeten bij alle betrokken partijen bekend zijn. De contactpersoon moet controleren en verifiëren of de werkzaamheden worden uitgevoerd volgens de tracétekeningen en de gemaakte afspraken, alsmede dat de uitvoering conform het instemmingsbesluit of de vergunning verloopt.

  • 2.

    De grondroerder moet 24 uur per dag en zeven dagen per week bereikbaar zijn en de contactpersonen van de grondroerder moeten direct informatie geven en medewerking verlenen als de toezichthouder daarom vraagt.

  • 3.

    De grondroerder moet ervoor zorgen dat de contactpersonen in de projectorganisatie de Nederlandse taal voldoende beheersen in woord en geschrift.

  • 4.

    De grondroerder moet bij alle voor de gemeente relevante bouwvergaderingen die worden gehouden de vergunningverlener of toezichthouder uitnodigen. Van deze vergaderingen moet de grondroerder notulen maken en deze binnen tien werkdagen naar de deelnemers toesturen. Deze notulen worden op de gebruikelijke wijze beoordeeld en vastgesteld door de vergadering.

  • 5.

    Bij (grootschalige) projecten die een bovengemiddelde impact hebben op de openbare ruimte en de veiligheid van de leefomgeving kan op initiatief van de gemeente op regelmatige tijden een voortgangsoverleg met alle betrokken partijen worden vereist. Van deze vergaderingen maakt de gemeente de notulen en deze worden binnen tien werkdagen naar de deelnemers toegestuurd. Deze notulen worden op de gebruikelijke wijze beoordeeld en vastgesteld door de vergadering.

  • 6.

    Voorafgaand aan de werkzaamheden moet de grondroerder de belanghebbenden schriftelijk op de hoogte stellen met een bewonersbrief. Deze brief moet minimaal vijf werkdagen voor de start van de werkzaamheden bezorgd zijn. De gemeente kan vragen om (een kopie van) deze bewonersbrief voorafgaand aan de bezorging aan haar te overhandigen ter toetsing.

    In de bewonersbrief (geschreven in begrijpelijke taal; B1-niveau) wordt in ieder geval informatie gegeven over:

    • -

      een omschrijving van de werkzaamheden;

    • -

      de datum van aanvang van de werkzaamheden;

    • -

      de verwachte datum waarop de werkzaamheden gereed zijn;

    • -

      de bereikbaarheid van de woonomgeving;

    • -

      de plaats van de voorgenomen werkzaamheden (straatnamen);

    • -

      de contactpersoon van de grondroerder inclusief persoonlijke contactgegevens, mobiele telefoonnummer, telefoonnummer en e-mailadres.

    • -

      Bij omvangrijke werkzaamheden kan de vergunningverlener vereisen dat de grondroerder de werkzaamheden in de lokale pers publiceert.

  • 7.

    Vóór aanvang van spoedeisende werkzaamheden of werkzaamheden van niet-ingrijpende aard moet de grondroerder alle belanghebbenden voor zover mogelijk schriftelijk, maar in ieder geval mondeling op de hoogte stellen van de werkzaamheden.

4.2. Melding aanvang en einde werkzaamheden

  • 1.

    De aanvang van de werkzaamheden moet minimaal vijf werkdagen van tevoren bij de gemeente worden gemeld middels het door de gemeente gehanteerde registratiesysteem met opgave van:

    • -

      de naam-, adres- en woonplaatsgegevens van de uitvoerende partij die belast is met de werkzaamheden;

    • -

      de naam, het mobiele telefoonnummer en het e-mailadres van een Nederlands sprekende contactpersoon van de uitvoerende partij;

    • -

      de aanvangsdatum en de verwachte datum waarop de werkzaamheden gereed zijn, tussentijdse wijzigingen in de planning moeten worden doorgegeven aan de toezichthouder;

    • -

      het kenmerk van het instemmingsbesluit of de vergunning.

  • 2.

    Als op de aangegeven datum zonder kennisgeving aan de gemeente niet aangevangen is met de werkzaamheden, vervalt de toestemming op de melding en moeten de werkzaamheden opnieuw worden gemeld conform het bepaalde in het eerste lid.

  • 3.

    In geval van een breekverbod en bij aantreffen van onbekende bodemverontreiniging wordt de geldigheidsduur van een verleende vergunning, het instemmingsbesluit of een goedgekeurde melding automatisch door de gemeente verlengd voor de periode van de vertragingsduur.

  • 4.

    Zodra de werkzaamheden zijn uitgevoerd moeten deze, na (gezamenlijke) oplevering, gereed gemeld worden bij de gemeente middels het door de gemeente gehanteerde registratiesysteem. De gemeente beschouwt de werkzaamheden als gereed wanneer:

    • -

      het tracé op een correcte wijze is hersteld en in opgeruimde staat is achtergelaten;

    • -

      de eenheden inzake herstel sleufbedekking (digitaal) opgeleverd zijn1.

  • Klachten van belanghebbenden moeten zo veel mogelijk afgehandeld of adequaat opgepakt zijn.

  • De grondroerder voert binnen 1 maand de hoeveelheden inzake herstel sleufbedekking (straatwerk) op in het door gemeente gehanteerde registratiesysteem. Zolang de (klad)revisiegegevens via het Kadaster - sectie KLIC nog niet beschikbaar zijn moet de netbeheerder desgevraagd deze gegevens verstrekken.

  • 5.

    In geval van spoedeisende werkzaamheden of calamiteiten mag het werk, als het niet anders kan, zonder de vereiste voorafgaande melding worden uitgevoerd. Wel moeten de activiteiten altijd telefonisch doorgegeven worden aan de gemeente. Dit is altijd mogelijk via het algemene telefoonnummer van de gemeente dat vermeld is op de gemeentelijke website (zie artikel 1.1). Zodra de mogelijkheid zich voordoet, maar uiterlijk binnen een werkdag na aanvang, moeten de spoedeisende werkzaamheden via de reguliere weg bij de gemeente gemeld worden middels het door de gemeente gehanteerde registratiesysteem.

4.3. Breekverbod

  • 1.

    Behoudens spoedeisende werkzaamheden is het tijdens een breekverbod tijdelijk niet toegestaan in de openbare ruimte werkzaamheden uit te voeren.

  • 2.

    De gemeente kan een breekverbod instellen bij weersomstandigheden waarbij de uitvoering van de werkzaamheden tot overlast of gevaar voor de bewoners of schade voor de gemeente kan leiden. Bijvoorbeeld bij vorst, maar ook bij wateroverlast, zware sneeuwval of ijzel (dit betreft geen limitatieve opsomming). Onder andere breuk van vastgevroren bestratingsmateriaal of niet goed kunnen verdichten van de ondergrond wordt voorkomen door het instellen van het breekverbod.

  • 3.

    Tijdens alle door de gemeente vergunde evenementen (kermis, (jaar)markt enzovoort, inclusief de opbouw- en afbreekperiode) is het breekverbod op de evenementenlocatie en de directe omgeving daarvan altijd van kracht. De grondroerder moet hiermee rekening houden in zijn planning. De evenementenkalender staat op de gemeentelijke website. Na afloop van het evenement kan de grondroerder zijn werkzaamheden op de gebruikelijke wijze hervatten.

  • 4.

    De gemeente kan, in overleg met de grondroerder, een breekverbod instellen voor beperking van overlast voor bijvoorbeeld openbaar vervoer of winkeliers. Tenzij er door alle belanghebbenden in onderling overleg afspraken gemaakt worden voor een praktische en acceptabele oplossing.

  • 5.

    Behoudens het bepaalde in het derde lid van dit artikel geeft de gemeente in alle gevallen (op digitale wijze) aan wanneer het breekverbod van kracht is en de gemeente geeft minimaal een dag van tevoren aan wanneer het breekverbod weer is opgeheven. De grondroerder moet zich aan het breekverbod houden en de werkzaamheden mogen na beëindiging van het breekverbod pas weer worden hervat.

4.4. Instemming niet-openbare netwerken

4.4.1. Algemeen

  • 1. De aanleg van een openbaar netwerk wordt standaard toegestaan in de openbare ruimte door de gemeente. De gemeente is op basis van de Telecommunicatiewet en de AVOI niet verplicht om ook de aanleg van niet-openbaar netwerk toe te staan. Voorbeelden van niet-openbare netwerken zijn warmtenetten en point-to-point (glasvezel)verbindingen.

  • 2. In het algemeen gaat de gemeente terughoudend om met het geven van toestemming voor de aanleg van niet-openbare netwerken. Als echter de aanleg van een niet-openbaar netwerk het algemeen belang dient, dan zal de gemeente hier in de meeste gevallen aan meewerken. Bijvoorbeeld ontwikkelingen rondom de energietransitie kunnen aanleiding zijn om de aanleg van niet-openbare netwerken toe te staan. Om een duidelijk kader aan te geven en om precedentwerking te voorkomen zijn voor het goedkeuren van aanvragen voor de aanleg van niet-openbare netwerken criteria opgesteld die de gemeente daarbij hanteert. Als de gemeente separaat aan die criteria nog nader beleid heeft opgesteld, gaat dat nadere beleid altijd boven de criteria zoals genoemd in artikel 4.4.2.

  • 3. In afwijking van het bepaalde in het eerste en tweede lid, kan de gemeente eveneens toestemming verlenen voor de aanleg van een niet-openbaar netwerk, wanneer dit in bijzondere omstandigheden, in het algemeen (nationaal) belang, noodzakelijk blijkt te zijn.

4.4.2. Criteria

  • 1. Instemming voor de aanleg van niet-openbare netwerken in de openbare ruimte wordt verleend, als:

    • -

      dit nodig is om te voldoen aan beleid dat door de gemeente is vastgesteld;

    • -

      er sprake is van de aanleg van netwerken ten behoeve van warmtevoorzieningen in een straat, wijk of stadsdeel (dit moet een logisch aaneengesloten gebied zijn) voor bijvoorbeeld de aanleg van een warmtenet en alle gebouweigenaren, huurders, utiliteitsgebouwen en bedrijven binnen het aanleggebied hebben de mogelijkheid om een aansluiting te krijgen op het netwerk.

  • 2. Naast bovengenoemde criteria moet de netbeheerder ook voldoen aan de onderstaande voorwaarden:

    • -

      de netbeheerder zorgt ervoor dat de kabel(s) of leiding(en), conform het bepaalde in de Wet informatie-uitwisseling bovengrondse en ondergrondse netten en netwerken (WIBON), worden geregistreerd bij Kadaster sectie KLIC;

    • -

      de netbeheerder voldoet aan alle voorwaarden van het Handboek;

    • -

      de netbeheerder is verantwoordelijk voor de kabel of leiding;

    • -

      de netbeheerder stelt de gemeente niet aansprakelijk bij optredende schade aan de kabel of leiding, tenzij deze schade door de gemeente zelf veroorzaakt wordt.

5. ZORGVULDIGHEID, SCHADE, VERZEKERINGEN EN VEILIGHEID

5.1. Zorgvuldigheid

  • 1.

    Ongeacht de instemming- of vergunningverlening door de gemeente of goedkeuring door andere bevoegde instanties, is de netbeheerder tegenover de gemeente of derden verantwoordelijk voor een zorgvuldige uitvoering van de werkzaamheden. De grondroerder is tegenover de gemeente of derden aansprakelijk voor schade als gevolg van de uitvoering van het werk. Dit geldt ook voor werkzaamheden die op verzoek van of na aanwijzing van de gemeente uitgevoerd moeten worden. Bij gecombineerde kabel- of leidingaanleg draagt elk van de belanghebbende netbeheerders verantwoordelijkheid tegenover de gemeente. De coördinerende netbeheerder(s) is (zijn) daarvoor dan het aanspreekpunt voor de gemeente. De eventuele aansprakelijkheidsstelling voor schade vindt plaats conform het civiele aansprakelijkheidsrecht.

  • 2.

    De gemeente kan geen enkele aansprakelijkheid aanvaarden voor vorderingen van derden wegens schade, die het gevolg is van werkzaamheden van de grondroerder.

  • 3.

    De netbeheerder stelt, al dan niet na een aanwijzing (tot het nemen van maatregelen, waaronder het verplaatsen, ten aanzien van kabels of leidingen), de gemeente tijdig op de hoogte van eventuele werkzaamheden in verband met een project van de gemeente. Beide partijen zullen maximale inspanningen verrichten om de afgesproken planning te realiseren. Daarvoor zal de netbeheerder de instemmings-, vergunningen- en meldingsprocedure en de daarin gehanteerde termijnen in acht nemen, zodat de afgesproken planning van het project gehaald wordt en dat eventuele vertragingsschade zoveel mogelijk wordt voorkomen.

5.2. Schade en kosten

5.2.1. Algemeen

  • 1. De grondroerder neemt alle redelijkerwijs mogelijke maatregelen om te voorkomen dat schade wordt toegebracht aan eigendommen van de gemeente of derden.

  • 2. Wordt desondanks schade aan eigendommen van de gemeente of derden (bijvoorbeeld: kabels en leidingen van andere netbeheerders, verkeersborden, eigendommen van particulieren, bodemverontreiniging tijdens het werk enzovoort) toegebracht dan moet de grondroerder dit zo spoedig mogelijk, in elk geval binnen 24 uur, schriftelijk doorgeven aan de toezichthouder of aan betrokken derden.

5.2.2. Herstel van schade en vergoeding van kosten

  • 1. Voor de schade die ten gevolge van werkzaamheden ontstaat of de schade die aan andere eigendommen van de gemeente wordt toegebracht, moet de gemeente door of namens de netbeheerder gecompenseerd worden.

  • De gemeente beslist zelf of zij de schade door of namens de netbeheerder laat herstellen of dat de marktconforme herstelkosten van de schade (inclusief eventuele kosten die de gemeente daarbij moet maken) door of namens de netbeheerder vergoed moeten worden.

  • 2. Bij voorzienbare schade ten gevolge van werkzaamheden is het uitgangspunt dat de situatie van de ondergrond, de verharding (inclusief bijzondere (sier)bestrating) en groenvoorzieningen teruggebracht moet worden in de oude staat. De gemeente accepteert geen vermindering van kwaliteit.

  • 3. De met de werkzaamheden verband houdende marktconforme herstel-, onderhouds-, degeneratie- en beheerkosten komen voor rekening van de netbeheerder. De voorwaarden, tarieven en onderhoudstermijnen zijn vastgelegd in de Schaderegeling ingravingen kabels en leidingen.

  • 4. Ook alle overige (extra) kosten die door de grondroerder (of de gemeente) gemaakt moeten worden vanwege werkzaamheden of een gevolg zijn van de voorwaarden en eisen die zijn opgenomen in de AVOI, het instemmingsbesluit of de vergunning en dit Handboek komen in principe voor rekening van de grondroerder c.q. de netbeheerder (zie ook artikel 3 van de Schaderegeling ingravingen kabels en leidingen).

5.2.3. Onderhoud kabels of leidingen en bovengrondse voorzieningen

  • 1. Bovengrondse voorzieningen die eigendom zijn van netbeheerders en zich bevinden in de openbare ruimte moeten door de netbeheerder onderhouden worden. Aanstootgevende graffiti, leuzen, posters en dergelijke die aangebracht zijn op voornoemde bovengrondse voorzieningen moeten worden verwijderd.

  • 2. Verharding die door of vanwege de netbeheerder is aangebracht ten behoeve van de bereikbaarheid van bovengrondse voorzieningen moet door de netbeheerder onderhouden worden. Als de verharding op enig moment niet meer voldoet aan de bij aanleg gestelde eisen moet deze worden hersteld.

  • 3. Markeringen die ten behoeve van de maatvoering van kabels of leidingen of ter aanduiding van kruisingen van watergangen (zinkers) worden aangebracht moeten op een deugdelijke wijze geplaatst of bevestigd worden en altijd goed zichtbaar zijn. Als de markeringen op enig moment niet meer voldoen aan de bij plaatsing gestelde eisen moeten deze worden hersteld of op initiatief van de netbeheerder worden verwijderd.

  • 4. Als de hoogte van de deksel van een op maaiveldhoogte geplaatst distributie- of mutatiepunt door verzakking niet meer op hoogte ligt met het omringende maaiveld en daardoor niet meer voldoet aan de bij aanleg gestelde eisen moet dit worden hersteld.

  • 5. Herstel of verwijdering van de in het eerste tot en met het vierde lid van dit artikel genoemde punten moeten op eerste aanzegging van de gemeente binnen vijf werkdagen uitgevoerd worden door of in opdracht van de netbeheerder, tenzij anders is overeengekomen met de toezichthouder. De in het eerste tot en met het vierde lid van dit artikel genoemde gebreken is geen limitatieve opsomming. De genoemde termijn geldt voor elk door de toezichthouder geconstateerd gebrek als gevolg van werkzaamheden of in situaties die niet meer voldoen aan de bij aanleg gestelde eisen.

  • 6. Kabels of leidingen (inclusief de aansluitingen), die meer dan 0,40 m ten opzichte van het uitgiftepeil zijn verzakt moeten worden gerezen (het verticaal omhoog brengen van kabels of leidingen zonder onderbreking). Die werkzaamheden moeten zoveel mogelijk gelijktijdig met een straatophoging worden uitgevoerd. De gemeente en de netbeheerders moeten hier gezamenlijk afspraken over maken.

  • 7. Gelet op de artikelen 6:174 en 6:175 van het Burgerlijk Wetboek, moet de netbeheerder ervoor zorgen dat de in de openbare ruimte aanwezige kabels of leidingen die in zijn eigendom of beheer zijn te allen tijde in een goede staat verkeren.

5.3. Risicodekking en Verzekeringen

  • 1.

    De grondroerder moet, door bijvoorbeeld het afsluiten van een (Construction All Risk of CAR) verzekering, de onderstaande risico’s voldoende afdekken:

    • -

      beschadiging, verlies of vernietiging van het werk, waaronder de voor het werk bestemde materialen;

    • -

      het risico van aansprakelijkheid voor schade aan goederen van derden, en de daaruit voortvloeiende gevolgschade, alsmede voor overlijden of lichamelijk letsel van personen, veroorzaakt door de uitvoering van het werk.

  • 2.

    De dekking (van de verzekering) loopt minstens vanaf de dag dat (de voorbereiding op) het werk start tot en met de dag van oplevering van de werkzaamheden.

  • 3.

    Onverminderd het bepaalde in het eerste en tweede lid van dit artikel moeten de grondroerder en haar (onder)aannemers of ZZP’ers die bij de uitvoering van werkzaamheden betrokken zijn zorgen voor de verzekeringen tegen schade als gevolg van Wettelijke Aansprakelijkheid die voortvloeit uit het gebruik van aannemersmaterieel bij de uitvoering van het werk.

  • 4.

    Rij- of voertuigen die worden ingezet ten behoeve van de werkzaamheden en waarvoor een verzekeringsplicht krachtens de Wet aansprakelijkheidsverzekering motorvoertuigen (WAM) geldt, moeten overeenkomstig de voorschriften van de WAM, alsmede tegen het werkrisico verzekerd zijn.

5.4. Veiligheid en Calamiteiten

  • 1.

    Alle werkzaamheden moeten worden uitgevoerd met inachtneming van de geldende wet- en regelgeving ten aanzien van veiligheid en arbeidsomstandigheden (bijvoorbeeld bij extreem lage of hoge gevoelstemperaturen mogen werknemers niet doorwerken). De voorschriften die op dit gebied van kracht zijn (zie: www.arboportaal.nl) moeten (digitaal) op het werk beschikbaar zijn en de betrokken werknemers moeten volledig geïnstrueerd worden. Ook moeten alle (onder)aannemers VCA gecertificeerd zijn. De grondroerder is verantwoordelijk voor de naleving hiervan.

    Als het vereist is conform de VCA en de Arbowet moet voor de aanvang van de werkzaamheden een Veiligheids-, Gezondheids- en Milieuplan (VG&M-plan) zijn opgesteld door de grondroerder. Wanneer er geen VG&M-plan wordt opgesteld door de grondroerder moet de grondroerder aan de gemeente voorafgaand aan de werkzaamheden onderbouwd aangeven waarom er geen VG&M-plan wordt opgesteld. In het VG&M-plan moet, als dit van toepassing is, minimaal het volgende zijn opgenomen:

    • -

      de van kracht zijnde veiligheidsvoorschriften;

    • -

      milieuvoorschriften;

    • -

      de wijze waarop de instructie en voorlichting van het personeel worden geregeld;

    • -

      de wijze waarop het toezicht is geregeld;

    • -

      de wijze waarop verontreiniging van het milieu wordt voorkomen respectievelijk beheerst;

    • -

      een risico-inventarisatie en -evaluatie met betrekking tot de uit te voeren werkzaamheden;

    • -

      de locaties waar bodemverontreiniging aanwezig is en de wijze waarop gewerkt moet worden op die afzonderlijke locaties (zie ook artikel 5.4.1 en artikel 8.8);

    • -

      specifieke veiligheids- en voorzorgsmaatregelen bij werkzaamheden op of in de nabijheid van eigendommen en installaties van derden;

    • -

      de wijze waarop de afhandeling van calamiteiten en ongevallen wordt geregeld;

    • -

      contactpersonen van lokale hulpdiensten en storingsdiensten van netbeheerders.

  • 3.

    Het bij de uitvoering van de werkzaamheden betrokken personeel moet op de hoogte zijn van de inhoud van het VG&M-plan en moet dit naleven.

  • 4.

    De gemeente kan de grondroerder in het kader van de veiligheid (en vanwege verkeerstechnische redenen, zie artikel 3.2, elfde lid) verplichten om buiten werktijden bouwhekken te plaatsen rondom ontgravingen. Rondom het opslagterrein van de grondroerder is het plaatsen van bouwhekken altijd verplicht.

  • 5.

    De toezichthouder kan vanuit de publieke taakstelling van de gemeente controleren of het werk veilig wordt uitgevoerd. De toezichthouder is bevoegd om bij onveilige situaties correctieve maatregelen af te dwingen of de werkzaamheden stil te leggen. Dit geldt ook als er onveilige situaties aan een bestaand netwerk van een netbeheerder worden geconstateerd.

  • 6.

    Wanneer als gevolg van een storing in of toegebrachte schade aan een netwerk van een netbeheerder de (verkeers-)veiligheid of de volksgezondheid in gevaar komt is er sprake van een calamiteit.

  • 7.

    Calamiteiten moeten direct na signalering bij de vergunningverlener of bij de toezichthouder worden gemeld.

  • 8.

    Storingen of schades aan gas- en stroomvoorzieningen moet de grondroerder melden bij het nationale nummer 0800-9009. Storingen of schades aan kabels of leidingen van overige disciplines moeten gemeld worden bij de betreffende netbeheerders.

  • 9.

    Wanneer de calamiteit van dusdanige aard of omvang is dat er hulpdiensten moeten worden ingeschakeld moet de grondroerder dit direct melden bij alarmnummer 112.

  • 10.

    Als het noodzakelijk is dat, voor de (verkeers-)veiligheid of bescherming van de volksgezondheid, direct afzettingen worden geplaatst of (een deel van) de weg(-en) wordt afgesloten dan moet dit ook gemeld worden bij alarmnummer 112, bij de OV-diensten en bij de vergunningverlener of bij de toezichthouder.

5.4.1. Bodemverontreiniging

  • 1. Voor werkzaamheden in of met verontreinigde grond is de Omgevingswet (Ow) onverkort van toepassing. De door het CROW uitgebrachte richtlijn “Werken in en met verontreinigde bodem” (publicatie 400) geldt ook. De grondroerder moet altijd werken volgens de meest recente versie van deze richtlijn.

  • 2. De initiatiefnemer van een project moet vooraf inventariseren (CROW-publicatie 400) of er zich verdachte locaties binnen het werkgebied bevinden. Onder andere via de websites www.bodemloket.nl (initiatief van gemeenten, provincies en het Rijk) en www.rwsleefomgeving.nl (Rijkswaterstaat) is te achterhalen waar zich verontreinigde of verdachte locaties bevinden. Als de grondroerder initiatiefnemer is kan hij voor de meest recente informatie of detailinformatie contact opnemen met de omgevingsdienst.

  • 3. Als een grondroerder een kabel- c.q. leidingtracé wil aanleggen in een gebied waarvan vooraf is vastgesteld dat de bodem verontreinigd is ligt een eventuele saneringsplicht bij de grondroerder.

  • 4. Behalve het onderzoek als bedoeld in het tweede lid van dit artikel, zorgt de grondroerder er conform het bepaalde in artikel 5.4, eerste lid, voor dat de juiste noodzakelijke (beschermings-) maatregelen in acht worden genomen en legt daarvoor voorwaarden vast in een VG&M-plan.

  • 5. Als de gemeente initiatiefnemer is neemt zij die maatregelen die noodzakelijk zijn vanwege wetgeving en eventueel aanvullende eisen die de gemeente zelf of het bevoegd gezag stelt in het kader van het betreffende project. De gemeente is niet gehouden te voldoen en geeft geen invulling aan kwaliteitseisen die netbeheerders zelf stellen ten aanzien van hun netstructuur in (voormalig) verontreinigde grond.

5.5. Peilen en hoofdafmetingen

  • 1.

    Indien van toepassing (op uitbreidingslocaties of bij reconstructies) beperkt het op de graaflocatie aangeven van peilen en hoofdafmetingen door de toezichthouder zich tot het eenmalig aangeven van hoofdmeetpunten en eventueel extra punten in bochten en dergelijke. De grondroerder kan daarna zelf door middel van eenvoudig meetwerk, zowel qua horizontale als verticale maatvoering, het tracé in detail uitzetten. De gemeente treedt slechts toetsend c.q. controlerend op. Het gewenste tijdstip van aanwijzing moet door de grondroerder ten minste een week van tevoren aan de toezichthouder kenbaar gemaakt worden.

  • 2.

    Bij de aanleg van kabels of leidingen in een uitbreidingsplan, waarbij (nog) geen woningen enzovoort aanwezig zijn om als vast punt voor maatvoering te dienen, geeft de gemeente een aantal maten middels piketpaaltjes of krijtmarkeringen aan. Dit geldt alleen voor gronden die eigendom zijn van de gemeente. Bij werkzaamheden in particulier eigendom moet de grondroerder met betreffende grondeigenaar of projectontwikkelaar rechtstreeks afspraken maken, de gemeente is hierin geen partij.

  • 3.

    Het in stand houden (borgen/verklikken) van de eenmalig door de toezichthouder aangegeven peilen en hoofdafmetingen valt onder de verantwoordelijkheid van de grondroerder.

5.6. Grondwaterstanden en bronbemaling

  • 1.

    Afwijkingen of veranderingen in de (door de gemeente) opgegeven grondwaterstanden geven de grondroerder geen recht op schadevergoeding of andere financiële tegemoetkomingen.

  • 2.

    Als naar inzicht van de grondroerder bronbemaling noodzakelijk is om de werkzaamheden uit te kunnen voeren moet de grondroerder zelf zorgen voor de noodzakelijke vergunning. Voor het onttrekken van grondwater en voor lozing op het oppervlaktewater is in veel gevallen een watervergunning van een Waterschap, Hoogheemraadschap of Polderdistrict nodig.

  • 3.

    Als bronneringswater op het gemeentelijke rioolstelsel moet worden geloosd, moet de grondroerder voor aanvang van de werkzaamheden daarvoor schriftelijk toestemming vragen bij de gemeente.

  • 4.

    Bij het verlagen van de grondwaterstand binnen de wortelzone van te handhaven bomen of beplanting, moeten in het groeiseizoen (week 13 t/m 45) eventueel beschermende maatregelen worden genomen voor de bomen of beplanting. De grondroerder moet in overleg met de toezichthouder de bomen of beplanting water geven. Hiervoor moet schoon water worden gebruikt. Er mag geen bronneringswater of oppervlaktewater voor worden gebruikt.

6. HANDHAVING

  • 1.

    De in dit Handboek gestelde procedures, richtlijnen, voorwaarden, eisen en werkafspraken moeten altijd worden opgevolgd. Handhaving geschiedt op grond van Hoofdstuk 4 van de AVOI.

  • 2.

    Mondelinge of schriftelijke (ook per e-mail) aanwijzingen en geboden die door de vertegenwoordigers van de gemeente met betrekking tot de inhoud van dit Handboek of de AVOI worden gegeven moeten onverwijld opgevolgd worden.

  • 3.

    Als de gemaakte afspraken worden genegeerd kan de gemeente de uitvoerende partij een (schriftelijke) waarschuwing geven. Zo nodig wordt het werk tijdelijk stilgelegd zonder dat aanspraak op schadevergoeding mogelijk is.

  • 4.

    Werkzaamheden die tijdelijk zijn stilgelegd mogen, op aanwijzing van de toezichthouder, pas weer worden hervat als de reden van stillegging is opgeheven.

  • 5.

    Als blijkt dat werknemers van de grondroerder of haar (onder)aannemers zich niet houden aan de gemaakte afspraken of zij zich op de werkvloer onbehoorlijk of overlast gevend gedragen, dat er zich tijdens de uitvoering onregelmatigheden voordoen of dat de werkzaamheden niet naar behoren worden uitgevoerd, kan de gemeente handhavend optreden in het kader van openbare orde, veiligheid of het voorkomen van overlast.

  • 6.

    De grondroerder houdt zelf toezicht op alle werkzaamheden van de (onder)aannemer(s) en voert de nodige controles en steekproeven uit.

  • 7.

    Namens de gemeente ziet de toezichthouder erop toe dat de voorschriften uit het instemmingsbesluit of de vergunning, de AVOI, het Handboek en de Schaderegeling ingravingen worden nageleefd. De toezichthouder controleert onder andere op:

    • -

      de aanwezigheid van een afschrift of een digitale versie van het instemmingsbesluit of de vergunning c.q. de meldingsgegevens op het werk (inclusief de door de gemeente goedgekeurde tekeningen);

    • -

      de naleving van de instemmings-, vergunnings- of meldingsvoorwaarden;

    • -

      de juiste ondergrondse ordening, waarvoor de geldige KLIC gegevens inzichtelijk moeten zijn op het werk;

    • -

      of de werkzaamheden (met betrekking tot spoedeisend werk) zijn gemeld bij de gemeente;

    • -

      de naleving van een opgelegd breekverbod;

    • -

      het voldoende schouwen van het te volgen tracé;

    • -

      het nakomen van afspraken met belanghebbenden, hulpdiensten en dergelijke;

    • -

      de bereikbaarheid van de woon/werkomgeving;

    • -

      de kwaliteit van de verdichting van de sleuf;

    • -

      de kwaliteit van het herstel van de sleufbedekking;

    • -

      zorgvuldigheid bij werken nabij en de kwaliteit van het herstel van groenvoorzieningen;

    • -

      de veiligheidsmaatregelen;

    • -

      correcte wegafzetting conform CROW-uitgaven 96b (of 96a).

DEEL B: (TECHNISCHE) EISEN / VOORSCHRIFTEN

7. RICHTLIJNEN TEN BEHOEVE VAN DE (TRACÉ)ENGINEERING EN ONDERGRONDSE ORDENING

7.1. Tracé-inspectie t.b.v. de aanleg van kabels of leidingen

  • 1.

    De grondroerder moet het beoogde tracé waarop de voorgenomen werkzaamheden uitgevoerd moeten gaan worden vooraf inspecteren en moet onderzoeken of de werkzaamheden (verkeers-)technisch uitvoerbaar zijn ten aanzien van de aanwezige wegen, waterlopen, voetpaden, kademuren, viaducten, tunnels, spoorwegen, metro- en trambanen, (waterkerende) dijken, overige kabels of leidingen, bomen, wegmeubilair, taluds en gebouwen. De grondroerder moet bij de aanvraag van het instemmingsbesluit of de vergunning de gemeente ervan overtuigen (bijvoorbeeld met een dwarsprofiel met daarin aangegeven de bestaande kabels of leidingen en het gewenste ruimtebeslag voor de aanleg van de nieuwe kabels of leidingen) dat er voldoende ruimte is voor de juiste ondergrondse ordening.

  • 2.

    Om er zeker van te zijn dat er voldoende ruimte is in de ondergrond voor de aanleg van kabels of leidingen is het raadzaam dat de grondroerder al in de engineeringsfase inventariseert welke overige netbeheerders belangen hebben in het beoogde tracé. Als het nodig en zinvol is kunnen die overige netbeheerders dan in een vroegtijdig stadium geïnformeerd worden over de voorgenomen werkzaamheden en er kan onderzoek gedaan worden naar de aard en ligging van betreffende kabels of leidingen van de overige netbeheerders. Daartoe kan de grondroerder bijvoorbeeld een oriëntatieverzoek doen bij het Kadaster- sectie KLIC of proefsleuven maken. De grondroerder en de overige netbeheerders kunnen zo nodig in overleg treden om nadere afspraken te maken over bijvoorbeeld de ongestoorde ligging van ieders kabels of leidingen.

  • 3.

    De grondroerder moet zelf inventariseren of er, behalve het instemmingsbesluit, de vergunning of de melding, voor bepaalde uit te voeren activiteiten een (omgevings)vergunning noodzakelijk is, bijvoorbeeld voor werkzaamheden in een gebied met landschappelijke of cultuurhistorische waarde (al dan niet met nadere voorschriften in het kader van de bescherming van monumentale of archeologische waarden), het kappen van bomen, het oprichten/plaatsen van bovengrondse voorzieningen, bouwketen of portakabins, materiaalcontainers, parkeren van voertuigen enzovoort. Ook moet de grondroerder alle voor het werk benodigde vergunningen, ontheffingen enzovoort die noodzakelijk zijn vanuit de Algemene plaatselijke verordening (APV) of de Omgevingswet (Ow) aanvragen.

7.2. Ondergrondse ordening bij de aanleg van kabels of leidingen

  • 1.

    Bij de inrichting van de ondergrond moeten de belangen van diverse belanghebbenden en disciplines gewaarborgd worden. Een standaard dwarsprofiel is opgenomen in bijlage 10.2. Dit standaard dwarsprofiel is het uitgangspunt en wordt daar waar mogelijk toegepast. Als dit niet mogelijk is wordt door de gemeente en de netbeheerders in overleg een tracé en een dwarsprofiel opgesteld op basis van de uitgangspunten zoals bepaald in artikel 7.2.1 tot en met 7.2.3. Deze beknopte uitgangspunten zijn gebaseerd op de NEN 7171-1 en de NPR-7171. Als de uitgangspunten niet voldoen, dan wordt de volledige procedure van de NEN 7171-1 en NPR-7171 gevolgd.

  • 2.

    Bij uitbreidingsplannen moet in de planfase door gemeente en netbeheerders bepaald worden welke netten aangelegd worden of in de toekomst voorzien worden.

  • 3.

    Bij bestaande wijken moet bij werkzaamheden aan de boven of ondergrond bepaald worden of dit een natuurlijk moment is om de ondergrondse ordening aan te passen. Door de gemeente en netbeheerders moet afgewogen worden of alle netten die in de ondergrond liggen nog in gebruik zijn, als dit niet het geval is dan moet afgewogen worden of deze nog hergebruikt gaan worden. Vrijgekomen ruimte moet of beschikbaar blijven of toegewezen worden aan nieuw aan te leggen netten.

  • 4.

    Er is overleg nodig tussen de gemeente en netbeheerders om de ondergrondse ordening af te stemmen.

  • 5.

    Als een buisleiding met gevaarlijke stoffen (zie par. 3.4.3. Besluit activiteiten leefomgeving) wordt aangelegd moet per leiding bepaald worden wat de specifieke eisen zijn en hiermee moet rekening gehouden worden bij de tracébepaling.

7.2.1. Uitgangspunten tracébepaling

  • 1. Bij de tracébepaling wordt voor alle disciplines ruimte gereserveerd.

  • 2. Bij de tracébepaling moet tevens rekening gehouden worden met de uitvoerbaarheid van de eisen die gesteld worden in dit Handboek.

  • 3. Kabels of leidingen mogen niet binnen het ontgravingsprofiel van andere kabels of leidingen aangelegd worden.

  • 4. Als er onvoldoende ruimte is voor de aan te leggen kabels of leidingen, dan is overleg met alle netbeheerders, de grondeigenaar en de gemeente nodig. Mogelijke maatregelen zijn:

    • -

      reserveren van meer ruimte voor tracé;

    • -

      bundelen/stapelen van kabels voor telecommunicatie (inclusief CAI);

    • -

      het boven elkaar leggen van elektriciteitskabels;

    • -

      retour en afvoerleiding van warmtenetten dichter bij elkaar leggen;

    • -

      de onderlinge afstand van kabels of leidingen verkleinen;

    • -

      enkelzijdige aanleg van kabels of leidingen, waardoor beide kanten van de weg voor verschillende kabels of leidingen benut kan worden;

    • -

      het leggen van kabels of leidingen in kabelgoten of leidingtunnels;

    • -

      volgorde van kabels of leidingen aanpassen.

7.2.2. Uitgangspunten horizontale ligging

  • 1. Distributieleidingen liggen zoveel mogelijk in het trottoir.

  • 2. Rioleringen, warmtenetten en transportleidingen worden in het overige deel van de openbare weg gesitueerd.

  • 3. De volgorde van kabels en leidingen vanaf de perceelsgrens:

    • a.

      telecommunicatie;

    • b.

      elektra;

    • c.

      water;

    • d.

      gas/reservering;

    • e.

      warmte;

    • f.

      riool.

  • 4. De onderlinge afstand tussen kabels of leidingen is minimaal 0,15 m.

  • 5. De afstand vanaf de perceelsgrens tot aan de eerste kabel of leiding is minimaal 0,35 m.

  • 6. In bermen langs wegen moet de afstand van de ligging van de kabels of leidingen tot aan de verharding ten minste gelijk zijn aan de diepteligging ervan.

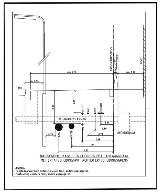
  • 7. Distributie- of mutatiepunten mogen niet aangebracht worden in rijbanen, parkeerplaatsen, uitwegen, op kruisingen, ter plaatse van de in- en uitritten van percelen, binnen een afstand van 3,00 m vanaf bomen en (tenzij het vanwege netwerk technische redenen niet anders kan) in kabel- en leidingtracés. De distributie- of mutatiepunten dienen bij voorkeur geplaatst te worden in voetpaden, bermen of groenvoorzieningen.

  • 8. Bij de bepaling van het tracé moet rekening gehouden worden met bestaande boven- en ondergrondse voorzieningen, bomen of andere groenvoorzieningen (zie de bomenposter, bijlage 10.1).

7.2.3. Uitgangspunten verticale ligging

  • 1. Kabels en leidingen hebben vanaf bovenkant leiding tot bovenkant maaiveld de volgende afstand bij:

    • a.

      telecommunicatie: 0,60 m;

    • b.

      elektra LS: 0,60 m;

    • c.

      elektra MS: 0,90 m;

    • d.

      water: 0,90 m;

    • e.

      gas: 0,90 m;

    • f.

      warmte: 1,00 m;

    • g.

      riool: 1,20 m of afhankelijk van het verval van de leiding bij vrijvervalleiding.

  • 2. Als kabels en leidingen elkaar kruisen:

    • -

      distributiekabels of -leidingen liggen ondieper dan transportleidingen;

    • -

      vrijvervalleidingen hebben voorrang op drukleidingen;

    • -

      bij kruisingen van kabels of leidingen bedraagt de onderlinge tussenruimte (verticale afstand) tenminste 0,20 m.

  • 3. Er moet een strook tussen 0,70 m -mv en 0,90 m -mv vrijgehouden worden in verband met kruisende vrijverval rioolaansluitingen.

7.3. Opruimen uit gebruik genomen kabels of leidingen

  • 1.

    De netbeheerder moet ervoor zorgen dat zijn uit gebruik genomen kabels of leidingen zo snel en zo veel als mogelijk worden opgeruimd. Tenzij het opruimen (gedeeltelijk) technisch wordt belemmerd, de kabels of leidingen binnen afzienbare tijd kunnen worden hergebruikt of als er tussen de gemeente en de netbeheerder andere afspraken gemaakt worden, bijvoorbeeld over het moment waarop opgeruimd wordt of als er bomen nabij of op het tracé aanwezig zijn. Voor telecomnetbeheerders geldt het proces uit de Uitvoeringsafspraken Verwijderen Ongebruikte Telecomkabels (UVOT).

  • 2.

    Van uit gebruik genomen kabels of leidingen is sprake wanneer:

    • a.

      deze gedurende een aaneengesloten periode van tien jaar geen deel uitmaken van een netwerk;

    • b.

      binnen de periode van tien jaar, zoals bedoeld onder a. van dit lid, vastgesteld wordt dat de kabels of leidingen definitief geen deel meer uitmaken of gaan uitmaken van een netwerk. Dit kan het geval zijn bij bijvoorbeeld vervangingsprojecten.

  • 3.

    Uit gebruik genomen kabels of leidingen moeten in ieder geval opgeruimd worden wanneer:

    • a.

      er door de gemeente geïnitieerde (reconstructie)werkzaamheden worden uitgevoerd;

    • b.

      er werkzaamheden aan kabels of leidingen van de netbeheerder zelf of van een andere netbeheerder worden uitgevoerd;

    • c.

      de gemeente dit verzoekt in het kader van ondergrondse ordening, milieuoverwegingen of anderszins.

  • 4.

    Tijdelijke kabels of leidingen (bijvoorbeeld bouwaansluitingen) moeten na afloop van de bouwactiviteiten verwijderd worden. Als na afloop van de bouwactiviteiten blijkt dat deze kabels of leidingen niet verwijderd zijn laat de gemeente deze, conform het bepaalde in de Schaderegeling ingravingen kabels en leidingen verwijderen.

  • 5.

    Als een uit gebruik genomen leiding, conform het bepaalde in het eerste lid van dit artikel, in beginsel niet opgeruimd wordt moet de inhoud van die leiding worden verwijderd. Leidingen die niet bestemd zijn voor hergebruik moeten worden opgevuld (bijvoorbeeld met dämmer of een ander vulmiddel) en de kopeinden moeten worden afgedicht. Bij HDPE-buizen ten behoeve van glasvezelkabels kan worden volstaan met het afdichten van de kopeinden.

  • 6.

    De netbeheerder blijft eigenaar van en verantwoordelijk voor de registratie van de uit gebruik genomen kabels of leidingen die niet geruimd worden.

8. VOORWAARDEN EN TECHNISCHE EISEN TEN AANZIEN VAN DE UITVOERING

8.1. Werkafspraken en voorwaarden met betrekking tot de uitvoering

  • 1.

    De grondroerder moet ervoor zorgen dat een afschrift of een digitale versie van het instemmingsbesluit, de vergunning of het meldingsformulier inclusief de tekening(en), het Handboek, alsmede de afschriften van de toestemmingen van derden inclusief de voorwaarden en de gegevens van de KLIC-melding op de graaflocatie aanwezig zijn. Deze documenten moeten desgevraagd aan de toezichthouder getoond worden.

  • 2.

    De grondroerder moet zich houden aan de CROW-richtlijnen (onder andere) “Combineren van onder- en bovengrondse infrastructuur met bomen” en “Schade voorkomen aan kabels en leidingen” (respectievelijk de publicaties 280 en 500), de meest recente Standaard RAW-bepalingen (voor grondwerken, groenvoorzieningen, sleuf- en sleufloze technieken en leiding- en kabelwerk) alsmede de AVOI-, Handboek en WIBON-bepalingen inclusief eventuele recente aanvullingen.

  • 3.

    Als het voor aanvang bekend is dat er kabels of leidingen van meerdere netbeheerders in, in de directe nabijheid van of aansluitend aan een te roeren tracé gelegd of opgeruimd moeten worden, moeten deze werkzaamheden zoveel mogelijk gecombineerd of aansluitend aan elkaar in een werkgang en in ieder geval conform de gezamenlijk afgesproken planning uitgevoerd worden. De grondroerder(s) moet(en) dit als zodanig onderling of met de betreffende netbeheerder(s) en met de vergunningverlener afstemmen (combiwerk).

  • 4.

    Verder kunnen ook projecten aan de orde zijn waarbij werkzaamheden van de gemeente en netbeheerder(s) binnen een gezamenlijk afgesproken tijdvak uitgevoerd moeten worden. Deze werkzaamheden komen tot stand vanuit proactieve regie en zijn voorafgaand aan de instemmings- of vergunningsaanvraag bekend.

  • 5.

    De locatie van het opslagterrein van de grondroerder moet in overleg met de gemeente bepaald worden. De gemeente stelt de volgende voorwaarden aan inrichting en oplevering van het opslagterrein:

    • -

      een opslagterrein mag niet binnen de kwetsbare boomzone (kroonprojectie + 1,5 meter) van de te handhaven bomen liggen;

    • -

      ongestoorde ligging van aanwezige kabels of leidingen moet worden gewaarborgd;

    • -

      de grondroerder moet gedurende de werkzaamheden het laden en lossen en het opslaan van bouwmaterialen op het opslagterrein laten plaatsvinden, niet daarbuiten;

    • -

      na afloop van de werkzaamheden moet het opslagterrein schoon en in oude staat opgeleverd worden;

    • -

      de inrichting en oplevering van het opslagterrein wordt tussen de toezichthouder en de grondroerder afgestemd.

  • 6.

    Het is alleen toegestaan om KLIC-gegevens in het veld aan te geven met wegenkrijt. Spuitbussen of andere methoden waarbij er verfresten achterblijven op de bestrating zijn niet toegestaan.

  • 7.

    Het risico voor het afvoeren en aanvoeren van bouwstoffen ligt altijd bij de grondroerder. De grondroerder moet daarbij aan alle wettelijke eisen en (milieu-)voorschriften voldoen.

  • 8.

    Behoudens bij spoedeisende werkzaamheden moet er voor werknemers een toiletvoorziening op of nabij de graaflocatie aanwezig zijn, als dit volgens de Arbowetgeving vereist is. Als een toiletcabine wordt ingezet moet deze vastgezet worden tegen omwerpen.

  • 9.

    Tenzij met de toezichthouder anders is overeengekomen, mag er per dag geen grotere sleuflengte worden opengemaakt, dan op die dag weer volledig kan worden dichtgemaakt. Alle montage- c.q. lasgaten en sleuven moeten aan het einde van de dag dicht gemaakt worden (inclusief verdichting, exclusief elementverharding).

  • 10.

    De voorwaarden inzake de uitvoering van het herstel en onderhoud van de verharding of groenvoorziening zijn vastgelegd in de Schaderegeling ingravingen kabels en leidingen.

  • 11.

    Als binnen vijf jaar na groot onderhoud of herinrichting van de openbare ruimte een grondroerder werkzaamheden moet uitvoeren en de grondroerder zelf zorgdraagt voor herstel van de elementenverharding, moet voorafgaand aan de werkzaamheden met de vergunningverlener overlegd worden over de wijze waarop de grondroerder de kwaliteit van de huidige verharding wil bereiken en kan garanderen. Als de huidige kwaliteit niet kan worden gegarandeerd kunnen de gemeente en de grondroerder gezamenlijk besluiten dat de kabels of leidingen via een ander tracé worden gelegd of dat de verharding over een grotere of volle breedte opnieuw wordt gelegd, zodat de huidige kwaliteit wel kan worden gegarandeerd.

  • 12.

    Bij werkzaamheden moet definitief herstel binnen twee werkdagen gereed zijn en bij werkzaamheden van niet-ingrijpende aard of spoedeisende werkzaamheden binnen vierentwintig uur. Uitzonderingen hierop zijn artikel 3.3, derde en vierde lid, en de locaties waar gesloten verharding aanwezig is, daarvoor geldt artikel 8.3.

  • 13.

    De gemeente kan ervoor kiezen om de open verharding in (gedeelten van) de openbare ruimte in eigen beheer te (laten) herstellen. Afspraken hierover worden voor aanvang van het werk gemaakt.

    In deze gevallen zorgt de grondroerder ervoor dat de opgebroken verhardingsmaterialen onder handbereik langs het tracé worden opgetast. De grondroerder herstelt de sleuf, inclusief verdichting en brengt het zandbed voor de bestrating aan.

  • 14.

    Tijdens het werk moeten alle (bestratings-)materialen (zo mogelijk) in de nabijheid van de sleuf opgetast worden, in ieder geval binnen de wegafzetting maar niet tegen gevels, hekwerken, bomen of in groenperken.

  • 15.

    Als er direct naast de sleuf geen ruimte is moet de plaats van tijdelijke opslag van (bestratings-) materialen vooraf in overleg met de toezichthouder worden bepaald. Voorafgaand aan de oplevering van het werk (of tussentijds op eerste aanzegging van de gemeente binnen vijf werkdagen) moeten deze (bestratings-)materialen worden verwijderd. Als dit van toepassing is moet de ondergrond worden hersteld in de staat zoals vooraf aanwezig was.

  • 16.

    Alle (bestratings-)materialen moeten onbeschadigd herplaatst worden. De grondroerder moet bij beschadigingen zelf zorgen voor herstel en/of vervangend (bestratings-) materiaal. Uitzondering hierop zijn situaties waarbij tijdens gezamenlijke vooropname van het tracé met de toezichthouder nadere afspraken zijn gemaakt over het leveren van (bestratings-) materiaal door de gemeente.

  • 17.

    Al het te gebruiken (bestratings-)materiaal moet van dezelfde soort en minimaal dezelfde kwaliteit zijn als het aanwezige (bestratings-)materiaal en de door de gemeente gebruikelijk toe te passen (bestratings-)materialen.

  • 18.

    Rondom afsluiters, brandkranen, handholes en dergelijke, die vanaf maaiveldniveau toegankelijk zijn, moeten in (gesloten)verharding betonnen pastegels (zogenaamde straatkappen) aangebracht worden.

  • 19.

    Als de toezichthouder constateert dat een distributie- of mutatiepunt of bovengrondse voorziening niet conform de gemaakte afspraak is geplaatst, of dat de verdichting van de sleuf of het herstel van de sleufverharding niet voldoet aan de bij aanleg gestelde eisen moet dit op eerste aanzegging van de gemeente binnen 10 werkdagen door of in opdracht van de netbeheerder worden verplaatst of hersteld.

  • 20.

    Nadat de werkzaamheden gereed zijn moet het tracé volledig hersteld zijn en de werkomgeving moet opgeruimd achtergelaten worden. Bermen en onverharde grond moeten vrij van stenen en dergelijke en als dit van toepassing is ingezaaid zijn. Al het overtollige puin, grond, zand, beplantingsresten of afval van de werkzaamheden moet afgevoerd worden naar een erkende, gecertificeerde verwerker. Er mag ook geen zand of vuil achterblijven in (mol)goten, lijnafwatering en straat- en trottoirkolken (als het nodig is moet de grondroerder deze reinigen). Eventueel gemaakte bronneringsgaten moeten weer opgevuld worden. De werkomgeving moet worden opgeleverd in ten minste de oude staat.

8.2. Opbreken en (als dit van toepassing is) herstellen open verharding

  • 1.

    Wegkruisingen in wegen met een open verharding met een (gebonden) puinfundering of met een waterdoorlatende verharding en -fundering opbouw moeten altijd gerealiseerd worden door middel van een persing of (gestuurde) boring conform artikel 8.5, tenzij met de toezichthouder anders wordt overeengekomen.

  • 2.

    Het is in beginsel verboden ontgravingen te verrichten in wegen met een open verharding met zandfundering, behalve wanneer in deze wegen al kabels of leidingen aanwezig zijn die moeten worden gerepareerd of dat er aansluitingen op moeten worden gemaakt. In die gevallen wordt er gewerkt met voorafgaande (schriftelijke) toestemming van de gemeente.

  • 3.

    Als het herstel van open verharding door de netbeheerder uitgevoerd moet worden en tijdens het opbreken van open verharding elementen breken of beschadigen moet de grondroerder deze zelf vervangen door elementen van gelijke samenstelling en hoedanigheid. Als het voorradig is kunnen deze eventueel worden geleverd door de gemeente. Als tijdens een vooropname gezamenlijk (toezichthouder en grondroerder) geïnventariseerd is dat een verharding van een nog op te breken tracé gebroken of beschadigde elementen bevat kan het vervangende materiaal mogelijk door de gemeente beschikbaar worden gesteld. Hierover moeten afspraken gemaakt worden met de toezichthouder.

  • 4.

    Lijnafwatering heeft vaak een fundering van (stamp)beton of gestabiliseerd zand. Beiden mogen nooit worden verwijderd. De lijnafwatering inclusief funderingsconstructie moet intact blijven. Ook trottoirbanden die gefundeerd zijn mogen nooit verwijderd worden. Wanneer een lijnafwatering of een gefundeerde trottoirband gekruist moet worden moet over de toe te passen werkwijze overlegd worden met de toezichthouder.

  • 5.

    Bij waterdoorlatende verhardingen moet de werkwijze met betrekking tot het opbreken en herstel en de eventueel toe te passen voegvulling altijd vooraf afgestemd worden met de toezichthouder.

  • 6.

    Het opbreken en herstellen van bijzondere (sier)bestrating (onder andere natuursteen en gepolijste tegels) kan een specifieke werkwijze vereisen. Om ervoor te zorgen dat het zichtoppervlak van het bestratingsmateriaal niet beschadigt, moet de grondroerder de nodige beschermende maatregelen nemen waarbij aanwijzingen van de toezichthouder altijd opgevolgd moeten worden.

  • 7.

    Bij herbestrating moeten de elementen onderling en ten opzichte van de ongeroerde elementen even hoog zijn gestraat. Binnen het teruggebrachte straatwerk mogen geen oneffenheden voorkomen. Het straatwerk moet onder hetzelfde profiel en verband worden gestraat als voor de werkzaamheden aanwezig was. Er mogen geen klinkers op z’n kant terug gestraat worden. Elementen kleiner dan een halve tegel of klinker mogen niet worden gebruikt.

  • 8.

    Uitgevoerd straatwerk moet schoongeveegd afgetrild worden en moet daarna, bij voorkeur meerdere keren en met tussenpozen van 24 uur, ingeveegd worden met schoon brekerzand (bij beton-klinkers), schoon straatzand (bij tegels) of schoon split (bij gebakken bestratingsmateriaal). Alle voegen in het straatwerk moeten in de eindsituatie voldoende met de ter plaatse toe te passen voegvulling zijn gevuld. Een teveel aan voegruimte moet verdeeld worden (schiften) over de sleufbreedte.

8.3. Opbreken en (als dit van toepassing is) herstellen gesloten verharding

  • 1.

    Wegkruisingen in wegen met een gesloten verharding moeten altijd gerealiseerd worden door middel van een persing of (gestuurde) boring conform artikel 8.5. Als dit vanwege een technische reden niet mogelijk is, dan kan met de toezichthouder anders worden overeengekomen.

  • 2.

    Het is in beginsel verboden ontgravingen te verrichten in wegen met een gesloten verharding, behalve wanneer in deze wegen al kabels of leidingen aanwezig zijn die moeten worden gerepareerd of dat er aansluitingen op moeten worden gemaakt. In die gevallen wordt er gewerkt met voorafgaande (schriftelijke) toestemming van de gemeente.

  • 3.

    Voordat een gesloten verharding mag worden verwijderd moeten de grenzen van het betreffende uit te breken gedeelte op steenmaat, met een minimale breedte en lengte van 0,50 m, tot de gewenste diepte worden ingezaagd.

  • 4.

    Bij mechanisch te verrichten grondwerk moet de sleuf in de gesloten verharding minimaal 0,50 m breder zijn dan de bakbreedte van de graafmachine. Het ondergraven van de gesloten verharding is niet toegestaan.

  • 5.

    Vervolgens moet de gesloten verharding, bijvoorbeeld met behulp van een compressor, worden verwijderd.

    Vrijgekomen asfaltmaterialen moeten (voor zover dit mogelijk is) worden gescheiden naar:

    • -

      teerhoudend;

    • -

      niet teerhoudend.

  • Beide moeten worden afgevoerd conform de CROW-publicatie 210:

  • 'Richtlijn omgaan met vrijkomend asfalt'.

  • Als dit van toepassing is moet de grondroerder zelf voor de benodigde afvalstroomnummers zorgen. Een kopie van de acceptatie- of stortbonnen van een erkend en gecertificeerd verwerkingsbedrijf moet direct overhandigd worden aan de vergunningverlener of toezichthouder.

  • 6.

    Sleuven of montage- c.q. lasgaten in de gesloten verharding moeten nadat de kabels of leidingen zijn gelegd, over de volle breedte worden opgevuld en verdicht en de funderingsconstructie moet worden hersteld met menggranulaat 0/31,5 mm.

  • 7.

    De te herstellen sleuf of montage- c.q. lasgat in de gesloten verharding moet tonrond dichtgestraat worden in een zandbed van tenminste 0,05 m brekerzand met betonstenen (BSS KF 80mm dik, zo mogelijk in de kleur van de aanwezige verharding) in elleboogverband op een wijze die geen gevaar oplevert. De bovenzijde van de stenen moeten gelijk liggen met de aansluitende verharding. De stenen moeten vlak ten opzichte van elkaar worden gestraat. Wanneer er wordt aangesloten op een berm, moeten er opsluitbanden worden geplaatst. Voor het onderhoud van de met klinkers herstelde sleuf geldt het bepaalde in de Schaderegeling ingravingen kabels en leidingen.

  • 8.

    Als het dichtstraten van een sleuf of montage- c.q. lasgat niet op deugdelijke wijze wordt uitgevoerd kan dat tot gevolg hebben dat de aansluitende verhardingen als gevolg van het gebruik door het verkeer verzakken of beschadigen. Binnen de afgesproken onderhoudstermijn die geldt voor straatwerk moet dergelijke schade door de grondroerder worden hersteld.

  • 9.

    Het definitieve herstel van gesloten verharding vindt plaats conform het bepaalde in de Schaderegeling ingravingen kabels en leidingen.

8.4. Opbreken en herstellen bermen, gazons en sleuven zonder bedekking

  • 1.

    Bij het werken in een sleufbedekking van (berm)gras moet, indien nodig, het aanwezige gewas voorafgaand aan de werkzaamheden door de grondroerder gemaaid worden en het maaisel moet worden afgevoerd.

  • 2.

    Bij opname van een sleufbedekking van (berm)gras moeten ter breedte van de sleuf regelmatige zoden worden gestoken. De graszoden moeten “groen op groen” worden opgetast.

  • 3.

    Als het afgesproken is dat de gemeente zelf zorgdraagt voor het herstel van de sleufbedekking (artikel 5.2.2, eerste lid) moeten de vrijkomende zoden worden afgevoerd door de grondroerder.

  • 4.

    Na aanvullen van de sleuf op de vereiste hoogte moeten de graszoden binnen 48 uur weer nauwkeurig worden teruggelegd, aangerold en met teelaarde gedresd. Ten slotte moeten de zoden met schoon water zolang als nodig is bewaterd worden. De grondroerder moet tekortkomende zoden zelf aanleveren.

  • 5.

    In bermen waar gras aanwezig is en waar het steken van regelmatige zoden niet mogelijk is moet de sleufbedekking (graspollen en dergelijke) worden afgevoerd. Nadat de kabels of leidingen zijn gelegd en de sleuf tot op de juiste hoogte is aangevuld en verdicht moet het oppervlak van de berm, vrij van stenen en dergelijke, gefreesd en ingezaaid worden met een door de gemeente goedgekeurd grasmengsel.

  • 6.

    Sleuven zonder bedekking moeten, nadat de kabels of leidingen zijn gelegd, tot op de juiste hoogte aangevuld, verdicht en met het oppervlak vrij van stenen en dergelijke vlak afgewerkt worden.

8.5. Weg-, water- of boomkruising door sleufloze technieken of baggeren

  • 1.

    Als bij een wegkruising de aanleg van kabels of leidingen door middel van een persing of (gestuurde) boring onder het wegdek wordt gerealiseerd, moet dit haaks op de wegas minimaal 1,00 m uit de tangentpunten en zodanig uitgevoerd worden zodat er geen verzakking of bolling in de verharding kan optreden. De persing of (gestuurde) boring moet bij voorkeur voorafgaand aan het graven van de sleuf voor het hoofdtracé gerealiseerd worden. Het aanbrengen van een (stalen) mantelbuis is daarbij verplicht, tenzij met de toezichthouder anders wordt overeengekomen.

  • 2.

    Als een persing of (gestuurde) boring mislukt mag de aangebrachte buis niet worden verwijderd. Er moet dan een nieuwe persing of (gestuurde) boring worden gemaakt en de niet gebruikte buis moet worden vol geschuimd. De kopeinden van de mantelbuis moeten afgedicht worden met kunststof deksels.

  • 3.

    De minimale verticale afstand tussen de bovenkant van de te persen buis of te realiseren (gestuurde) boring en de onderkant van de wegfundering moet minimaal 0,50 m bedragen. Als het technisch mogelijk is moet de mantelbuis een minimale dekking hebben van 0,75 m ten opzichte van de weghoogte.

  • 4.

    De minimale verticale afstand tussen de bovenkant van de te persen buis of te realiseren (gestuurde) boring en de onderkant van een te kruisen kabel of leiding moet bij voorkeur minimaal 0,50 m bedragen. De te boren/persen buis moet onder de bestaande kabel of leiding doorgevoerd worden.

  • 5.

    Bij een wegkruising moet de aangebrachte mantelbuis minimaal 0,50 m (bij kabels) of 1,00 m (bij leidingen) aan weerszijden van het te kruisen vlak doorlopen, tenzij met de toezichthouder anders wordt overeengekomen. De verharding mag nooit ondergraven worden (bijvoorbeeld voor het opzoeken van de buiseinden).

  • 6.

    Bij een kruising van een watergang die in eigendom en beheer is van de gemeente moet de aanleg van kabels of leidingen door middel van een sleufloze techniek of door inbaggeren onder de vaste bodem van de watergang worden gerealiseerd. Een minimale gronddekking van 1,00 m ten opzichte (van de ontwerpdiepte) van de vaste bodem van de watergang is daarbij vereist. De realisatie van de kruising van de watergang moet bij voorkeur voorafgaand aan het graven van de sleuf voor het hoofdtracé gerealiseerd worden.

  • 7.

    Na realisatie van de kruising van de watergang moeten, als dit van toepassing is, de taluds en bodem weer in de oude staat teruggebracht worden. Op de oevers kan de ligging van de kruising van de watergang gemarkeerd worden. Als de toezichthouder het noodzakelijk acht moet er op het in- en uittredepunt van een in gebaggerde kruising van een watergang een beschoeiing aangebracht worden.

  • 8.

    Als de locatie van een persing of (gestuurde) boring binnen de kroonprojectie van de boom ligt moet de grondroerder de wijze van uitvoering afstemmen met de toezichthouder.

  • 9.

    Als een boomkruising middels een zogenaamde boomboring met een mantelbuis wordt uitgevoerd moet de mantelbuis in ieder geval onder de wortelzone van de boom door aangebracht worden. Aan de uitvoeringseisen (onder andere verticale maatvoering) van de boring en de materiaalkeuze van de mantelbuis kunnen door de gemeente nadere eisen gesteld worden. De boring moet bij voorkeur voorafgaand aan het graven van de sleuf voor het hoofdtracé gerealiseerd worden.

  • 10.

    De toe te passen methode van het realiseren van een weg- water- of boomkruising behoeft vooraf de goedkeuring van de gemeente. Hiertoe kan de gemeente in geval van een boring een boorplan vereisen. Ongestuurde raketboringen in de openbare ruimte zijn niet toegestaan (tenzij met de toezichthouder anders wordt overeengekomen) en bij het kruisen van een watergang kan toepassing van een (gestuurde) boring worden vereist, bijvoorbeeld om hinder voor het scheepvaartverkeer te voorkomen.

  • 11.

    Van een gerealiseerde persing of (gestuurde) boring die niet direct in gebruik genomen wordt moeten de kopeinden van de mantelbuis afgedicht worden met kunststof deksels.

  • 12.

    Van een gerealiseerde persing of (gestuurde) boring die in gebruik genomen is moet de ruimte tussen de kabels of leidingen aan de kopeinden van de mantelbuis deugdelijk afgedicht worden met daartoe bestemd middel (bijvoorbeeld Stopaq). Tenzij netbeheerder dit vanuit veiligheidsvereisten niet op deze wijze kan en mag uitvoeren.

8.6. Graaf- en grondwerkzaamheden

  • 1.

    Te ontgraven grond, zand, half verharding (grind en dergelijke), teelaarde, funderingsmateriaal enzovoort moet gescheiden ontgraven, vervoerd of in depot gezet of aangevuld worden. Het opbreken van een waterdoorlatende verharding en -fundering opbouw, bufferings- en infiltratievoorziening (bv. Wadi constructie) of fundering die is opgebouwd uit IBC-bouwstoffen vereist vaak een speciale werkwijze die afgestemd moet worden met de toezichthouder. De aanwijzingen van de toezichthouder moeten altijd opgevolgd worden.

  • 2.

    Bij het graven van sleuven moet het talud aangepast zijn aan de sleufdiepte, de eventuele bemaling en de grondsoort, zodat de sleufwanden niet kunnen instorten of uitzakken. Zo nodig moet de sleufwand met schotten worden gestut.

  • 3.

    Er mag geen zand of vuil achterblijven in (mol)goten, lijnafwatering en straat- en trottoirkolken. Daartoe moeten straat- en trottoirkolken en lijnafwatering gedurende de werkzaamheden tijdelijk worden afgedekt.

  • 4.

    Alle werkzaamheden moeten bij voorkeur in een droge sleuf plaats vinden. Nadat de kabels of leidingen gelegd zijn moet de sleuf worden aangevuld en verdicht. Om de profielopbouw van de ondergrond zo optimaal mogelijk te herstellen moet het uitgegraven materiaal, vrij van stenen en dergelijke, over de volle breedte van de sleuf laagsgewijs en met zorg in de juiste volgorde terug in de sleuf worden gebracht. De dikten van grond-, fundering- en zandlaag of de laag teelaarde moeten gelijk zijn aan de aanwezige laagdikten.

    Bermen en groenstroken moeten met voldoende overhoogte aangevuld worden. Bevroren grond of zand, sneeuw, (groen)afval en puin mag niet worden verwerkt in de aanvulling. De grondroerder levert zand of grond bij een tekort daaraan of zorgt voor afvoer van zand of grond als er materiaal overblijft.

  • 5.

    Daar waar open verharding aanwezig is moet het aanwezige zandbed direct onder de verharding, de straatlaag, hersteld worden. Als herstel van de verharding in oude staat technisch gezien niet mogelijk is doordat te weinig (minder dan 0,05 m) straatzand beschikbaar is, zal de grondroerder het tekortkomende zand leveren en aanbrengen.

  • 6.

    Om de juiste verdichtingsgraad te verkrijgen moet de aanvulling worden uitgevoerd in lagen van maximaal 0,25 m waarbij elke laag, bij voorkeur met een mechanisch verdichtingsapparaat, moet worden verdicht.

  • 7.

    De sondeerwaarde van de aanvullingen onder verhardingen en in wegbermen moet na verdichting minstens 90% bedragen van de sondeerwaarde, zoals deze voorafgaand aan de werkzaamheden op - of op korte afstand naast - de sleuf wordt aangetroffen, de referentiewaarde.

  • 8.

    Onder verhardingen moet in het algemeen gestreefd worden naar een minimale sondeerwaarde van 4 MPa echter, de referentiewaarde is bepalend voor de (conform het zevende lid) te behalen sondeerwaarde in de sleuf.

  • 9.

    Aanvullingen in beplantingsvakken of onder gazon op een diepte van minder dan 0,80 m mag na verdichting een sondeerwaarde hebben van maximaal 1,5 MPa. De laag met teelaarde moet niet mechanisch worden verdicht.

  • 10.

    De controle op het aanvullen en verdichten van de sleuven moet plaats vinden door of namens de grondroerder. De grondroerder moet de referentiewaarden en de gemeten sondeerwaarden vastleggen. De metingen moeten verricht worden met een (hand)sondeerapparaat of met een nucleaire verdichtingsmeter (of eventueel door middel van de proctorproef). Als de toezichthouder hierom vraagt moet de grondroerder de meetgegevens overleggen. Op aanwijzing van de toezichthouder moet de grondroerder steekproeven uitvoeren. De toezichthouder kan ook zelf steekproeven uitvoeren.

  • 11.

    Als de oorzaak van slechte verdichtingsresultaten is, dat de uitgekomen grond niet voor aanvulling/verdichting geschikt is moet deze afgevoerd worden. De grondroerder moet dan nieuwe voor aanvulling benodigde grond of zand op het werk leveren en opnieuw verwerken. Daarna vindt wederom een controle door de toezichthouder plaats.

8.7. Kabel- of leidingwerkzaamheden

  • 1.

    De grondroerder moet zich overtuigen van de plaats van alle reeds in het werk gelegen kabels of leidingen. Hiertoe moeten in het beoogde tracé (handmatig) proefsleuven gegraven worden. De grondroerder moet ervoor zorgen dat de gegevens van de gemaakte proefsleuven en de maatvoeringen van de daarin aangetroffen kabels of leidingen getoond kunnen worden aan de vergunningverlener of toezichthouder als daarom wordt verzocht.

  • 2.

    Alle kabels of leidingen (dus inclusief de in- en uitgaande kabels of leidingen bij distributie- of mutatiepunten en bovengrondse voorzieningen) moeten zodanig geplaatst worden dat het beheer van andere, reeds aanwezige, kabels of leidingen niet in gevaar wordt gebracht of zonder noodzaak wordt bemoeilijkt. De netbeheerder die hierin strijdig handelt, neemt op eigen kosten maatregelen ten aanzien van het betreffende onderdeel van zijn netwerk, waaronder zo nodig het verplaatsen daarvan, om aan de strijdigheid onverwijld een einde te maken.

  • 3.

    Als tijdens de uitvoering afgeweken wordt van het ingestemde tracé (in horizontale of verticale zin) moet dit altijd vooraf goedgekeurd worden door de toezichthouder. De uitgangspunten in artikel 7.2 moeten ook toegepast worden om het alternatieve tracé te bepalen. De grondroerder stuurt daarna binnen vijf werkdagen een gewijzigde tracétekening met afwijkingsrapport naar de gemeente ten behoeve van het instemmingsdossier.

  • 4.

    De netbeheerder moet ervoor zorgen dat zijn uit gebruik genomen kabels of leidingen zoveel als mogelijk worden opgeruimd (zie ook artikel 7.3).

  • 5.

    Tijdelijk aan te brengen voorzieningen (zoals bijvoorbeeld damwanden, sleufbekisting enzovoort) ten behoeve van werkzaamheden in de openbare ruimte moeten de goedkeuring hebben van de vergunningverlener. Deze tijdelijke voorzieningen moeten na het voltooien van de werkzaamheden worden verwijderd, tenzij in overleg met de vergunningverlener anders wordt besloten.

  • 6.

    Bij de aanleg van kabels of leidingen en voorzieningen nabij bomen of andere groenvoorzieningen moeten de bepalingen uit Hoofdstuk 9 van dit Handboek strikt in acht worden genomen.

  • 7.

    Alle te leggen kabels of leidingen moeten duidelijk zijn voorzien van een codering of label (of een bepaalde kleur hebben) waaruit blijkt wat de functie of wie de eigenaar van deze kabel of leiding is.

  • 8.

    (Voorbereide) aansluitingen moeten zo veel mogelijk tegelijk met of voorafgaand aan de aanleg van het hoofdtracé aangelegd worden en haaks op het distributienetwerk om geen extra beslag te leggen op de ondergrondse ruimte.

  • 9.

    Voorbereide aansluitingen, waarbij de voor de aansluiting bedoelde buis of kabel op de benodigde lengte in de openbare grond wordt opgeborgen (vooral bij CAI en FttX) moeten zo strak mogelijk worden opgerold, gebundeld en verticaal op de juiste diepte onder een beschermende voorziening evenwijdig aan en tegen de perceelgrens worden weggezet.

  • 10.

    De exacte locaties van distributie- of mutatiepunten en bovengrondse voorzieningen moeten in overleg met de toezichthouder bepaald worden. Conform het bepaalde in het tweede en derde lid van dit artikel moet vooraf vastgesteld worden of de gekozen locatie vrij is van overige kabels of leidingen.

  • 11.

    Bovengrondse voorzieningen moeten in overleg met de gemeente zoveel mogelijk uit het zicht (liefst inpandig of als het mogelijk is zelfs ondergronds) geplaatst worden of direct naast andere, reeds aanwezige, bovengrondse voorzieningen.

  • 12.

    Bij plaatsing van bovengrondse voorzieningen in een straatprofiel moeten deze zoveel mogelijk langs gevels of in lijn met het bestaande straatmeubilair geplaatst worden.

  • 13.

    Bij plaatsing van bovengrondse voorzieningen die beeldbepalend zijn, kan de gemeente nadere eisen stellen. Er kan bijvoorbeeld aanplant van extra groenvoorziening gewenst zijn om de bovengrondse voorziening zoveel als mogelijk aan het zicht te onttrekken.

  • 14.

    Bovengrondse voorzieningen moeten bij voorkeur voorzien worden van een anti graffiti voorziening (coating of strips).

  • 15.

    Bij ondergrondse plaatsing moeten distributie- of mutatiepunten zodanig geplaatst worden dat het deksel een minimale dekking heeft van 0,50 m onder het maaiveld.

  • 16.

    Het deksel van een distributie- of mutatiepunt dat op maaiveldniveau wordt geplaatst, moet minimaal voldoen aan verkeersklasse D400(NEN-EN 124) en op gelijke hoogte met de aanwezige bestrating of (berm)verharding geplaatst worden. Aanwezige elementenverharding rond het distributie- of mutatiepunt moet geknipt worden in het bestaande verband.

  • 17.

    Nadat alle werkzaamheden gereed zijn moet de grondroerder de ligging gegevens van de kabels of leidingen, inclusief (voorbereide) aansluitingen, distributie- of mutatiepunten en bovengrondse voorzieningen (digitaal) inmeten en deze op een revisietekening digitaal beschikbaar hebben voor raadpleging door derden (conform WIBON).

8.8. Werken in of met (voormalig) verontreinigde grond

  • 1.

    De grondroerder moet de werknemers volledig instrueren over de in het VG&M-plan (zie ook artikel 5.4 en 5.4.1) voorgeschreven (beschermings-)maatregelen bij het werken in of nabij een verontreinigde grondlocatie. De grondroerder zorgt ervoor dat de voorgeschreven (beschermings-) maatregelen worden nageleefd.

  • 2.

    Als er tijdens werkzaamheden het vermoeden bestaat dat mogelijk verontreinigde grond aanwezig is, moeten de werkzaamheden direct tot nader order worden gestaakt. Hiervan moet per omgaande melding gemaakt worden bij de vergunningverlener of toezichthouder van de gemeente.

  • 3.

    De grondroerder moet de vereiste (wettelijke) procedures voor ontgraven en hergebruik van grond volgen. Als de ontgraven grond niet hergebruikt mag worden, moet deze naar een erkend en gecertificeerd verwerkingsbedrijf worden gebracht. Een afschrift of een digitale versie van de correspondentie met betrokken instanties of de acceptatie- of stortbonnen van het verwerkingsbedrijf moet op het werk aanwezig zijn. Een kopie daarvan moet op verzoek overhandigd of getoond worden aan de vergunningverlener of toezichthouder.

  • 4.

    De grondroerder zorgt dat de vervangende grond schoon en voor verwerking geschikt is conform alle gestelde (wettelijke) eisen. Een afschrift of een digitale versie van de leveringsbon moet op het werk aanwezig zijn. Een kopie daarvan moet op verzoek overhandigd of getoond worden aan de vergunningverlener of toezichthouder.

9. WERKEN AAN OF NABIJ GROENVOORZIENINGEN

  • 1.

    Het bepaalde in dit hoofdstuk geldt voor groenvoorzieningen, behoudens bermen en gazons. Daarvoor geldt het bepaalde in artikel 8.4.

  • 2.

    Werkzaamheden aan of bij bomen of andere groenvoorzieningen moeten zoveel mogelijk vermeden worden. Is het werken aan of bij bomen of andere groenvoorzieningen toch onvermijdelijk dan moet er eerst overleg met de vergunningverlener gevoerd worden.

9.1. Groenvoorzieningen algemeen

  • 1.

    In relatie tot werkzaamheden ten behoeve van kabels of leidingen kan het noodzakelijk zijn dat er tevens snoeiwerkzaamheden aan groenvoorzieningen moeten worden uitgevoerd. Dit kan voorafgaand aan of tijdens de werkzaamheden van de grondroerder nodig zijn. De grondroerder moet dit tijdig afstemmen met de vergunningverlener. De gemeente bepaalt altijd of zij snoeiwerkzaamheden aan groenvoorzieningen in eigen beheer uitvoert (of laat uitvoeren), of dat de grondroerder snoeiwerkzaamheden in eigen beheer mag uitvoeren. In het laatste geval moeten snoeiwerkzaamheden altijd in opdracht van de grondroerder uitgevoerd worden door een (hoveniers)bedrijf dat beschikt over het Groenkeurcertificaat groenvoorziening (BRL 2023).

  • 2.

    Als naar oordeel van de gemeente groenvoorzieningen te diep teruggesnoeid moeten worden, worden deze als verloren beschouwd.

  • 3.

    Groenvoorzieningen die ten behoeve van de werkzaamheden van de grondroerder moeten worden gerooid, worden als verloren beschouwd en moeten door de grondroerder worden afgevoerd.

  • 4.

    Het vervangen van verloren gegane groenvoorzieningen vindt plaats conform het bepaalde in de Schaderegeling ingravingen kabels en leidingen.

  • 5.

    Het door de grondroerder rooien van bomen die in eigendom zijn van de gemeente is alleen toegestaan nadat daarvoor schriftelijk toestemming is verleend door de gemeente. In de meeste gevallen moet hiervoor een omgevingsvergunning kap aangevraagd worden.

  • 6.

    Als het onvermijdelijk is dat een kabel of leiding door een groenvoorziening (behoudens wegbermen) wordt gelegd of er onderdoor wordt geperst moet de gronddekking van die kabel of leiding (of mantelbuis) minimaal 1,00 m bedragen.

9.2. Werken nabij bomen (tevens rooi en herplant)

  • 1.

    Voorafgaand aan de engineering kan door de grondroerder bij de gemeente de (digitale) bomenkaart opgevraagd worden.

  • 2.

    Bij het passeren van bomen moeten door de grondroerder voorzorgsmaatregelen worden getroffen die schade aan de betreffende boom voorkomt. De maatregelen en aanwijzingen zijn (onder andere) aangegeven op de bomenposter (bijlage 10.1). Wanneer er toch een boom wordt beschadigd moet dit direct gemeld worden bij de toezichthouder.

  • 3.

    Als de afstand van te leggen kabels of leidingen tot de bomen minder is dan bepaald op de bomenposter (bijlage 10.1), dan moeten er in ieder geval beschermende maatregelen toegepast worden of er moeten (gestuurde) boringen worden gemaakt.

  • 4.

    Binnen de kwetsbare boomzone mag slechts bij hoge uitzondering worden gegraven en in dat geval alleen handmatig, dit is echter alleen toegestaan met goedkeuring van de toezichthouder.

    • -

      Wortels dikker dan 0,025 m in diameter moeten altijd haaks op de groeirichting worden doorgezaagd, doorgeknipt of afgestoken (nooit frezen, hakken, lostrekken of doorscheuren): dit voorkomt onnodige, extra omvangrijke wortelschade door ‘rafelen’ en ‘kapot trekken’.

    • -

      Wortels dikker dan 0,05 m in diameter mogen niet of (bij uitzondering) alleen onder toezicht en met expliciete toestemming worden doorgezaagd of verwijderd .

  • Blootliggende (levende) wortels moeten direct worden beschermd tegen uitdrogen, vorst en andere beschadigingen. Maar op zodanige wijze dat broei en bodemstructuurproblemen worden voorkomen.

  • 5.

    Als ten gevolge van de werkzaamheden een boom zoveel schade oploopt dat deze gerooid moet worden moet de grondroerder dit direct melden bij de toezichthouder. Er moet dan (als dit vereist is) alsnog een omgevingsvergunning kap aangevraagd worden. Het planten van nieuwe bomen vindt plaats conform het bepaalde in de Schaderegeling ingravingen kabels en leidingen.

  • 6.

    Als de grondroerder toestemming krijgt van de gemeente om een boom te rooien moet de grondroerder tevens de stobben verwijderen en afvoeren en het ontstane gat laagsgewijs met grond aanvullen en verdichten. Ten slotte moet er een laag teelaarde worden aangebracht. De grond moet op een zodanige wijze worden afgewerkt dat er na inklinking sprake is van een vlakke overgang naar de ongeroerde grond. Reservering voor inklinking mag max. 0,10 m bedragen. In overleg met de toezichthouder moet het eventuele inzaaien geschieden conform artikel 8.4, vijfde lid.

10. BIJLAGEN

10.1. Boombescherming werken rond bomen

afbeelding binnen de regeling

10.2. Standaarddwarsprofiel

Standaarddwarsprofiel

afbeelding binnen de regeling

Voorbeeld gasloos profiel

afbeelding binnen de regeling

11. OVERIGE EN SLOTBEPALINGEN

  • 1.

    Dit Handboek kabels en leidingen is van toepassing op werkzaamheden waarover op het moment van in werking treden geen andere overeenkomsten zijn aangegaan tussen de gemeente en belanghebbende(n).

  • 2.

    Het handboek kabels en leidingen Oudewater, vastgesteld op 16 oktober 2018, wordt ingetrokken.

  • 3.

    Dit Handboek kabels en leidingen treedt in werking op de dag na de datum van bekendmaking.

12. CITEERTITEL

Deze regeling wordt aangehaald als: Handboek kabels en leidingen Oudewater.

Ondertekening

Aldus vastgesteld in de vergadering van burgemeester en wethouders van 09 december 2025.

Burgemeester en wethouders voornoemd,

De secretaris

drs. S.G.M. van Eck

De burgemeester

drs. A.M Jongerius


Noot
1

de lengte en breedte van de sleuf en/of montagegat(en), alsmede de aard (tegels, klinkers, berm, gesloten verharding, half verharding of anders) van de sleufbedekking die ten behoeve van de werkzaamheden is opengebroken.